LLC谐振变换器恒压恒流双竞争闭环simulink仿真(附说明文档) 1.采用电压电流双环竞争控制(恒压恒流) 2.附双环竞争仿真文件(内含仿真介绍,波形分析,增益曲线计算.m代码) 仿真参数: 输入Vin=325V,输出电压Vo=20V,谐振电感Lr=20uH,谐振电容Cr=88nF,励磁电感Lm=66uH,变压器匝比n=13,额定功率P=2kW 参考文献:《_基于半桥谐振变换器的控制策略研究》不是复现,就是参考这篇文献的双竞争闭环算法的思路搭建的,控制上是一样

在电力电子领域,LLC谐振变换器因其高效、性能优良等特点被广泛应用。今天咱就来唠唠LLC谐振变换器的恒压恒流双竞争闭环Simulink仿真,还贴心附上说明文档哦。
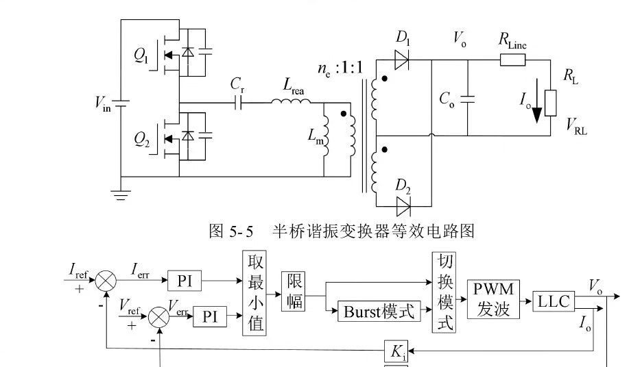
一、双环竞争控制原理(恒压恒流)
咱采用的是电压电流双环竞争控制。简单来说,在恒压模式下,电压环起主要调节作用,维持输出电压稳定。当负载变化等因素导致输出电压偏离设定值时,电压环通过调节控制信号,使变换器输出电压回到设定值。而在恒流模式,电流环则挑大梁,保证输出电流恒定。在实际运行中,这两个环会根据具体情况竞争工作,以满足不同工况下的需求。

想象一下,就像两个小伙伴,一个负责管电压,一个负责管电流,在不同场景下分工合作,确保整个系统稳定运行。
二、仿真参数设定
这次仿真参数如下:
- 输入Vin = 325V,就好比给变换器提供的初始能量值。
- 输出电压Vo = 20V,这是我们期望变换器最终输出的电压值。
- 谐振电感Lr = 20uH,它在谐振过程中起着关键作用,影响着变换器的频率特性等。
- 谐振电容Cr = 88nF,与谐振电感共同构成谐振回路。
- 励磁电感Lm = 66uH,对变换器的励磁过程有重要影响。
- 变压器匝比n = 13,它决定了输入输出电压的比例关系。
- 额定功率P = 2kW,这表明了变换器的带载能力。
三、仿真文件内容
附上的双环竞争仿真文件可是个宝藏。里面包含详细的仿真介绍,就像一本使用说明书,能让你快速了解整个仿真的架构和流程。

还有波形分析,通过观察不同节点的波形,比如输入输出电压、电流波形等,我们可以直观地看到变换器在不同时刻的工作状态。

这里重点说说增益曲线计算的.m代码,假设代码如下:
matlab
% 定义相关参数
Lr = 20e-6;
Cr = 88e-9;
Lm = 66e-6;
n = 13;
% 计算谐振频率
wr = 1/sqrt(Lr*Cr);
% 计算增益相关参数
% 这里省略一些复杂公式计算,仅做示例
omega = linspace(0.5*wr, 1.5*wr, 1000);
gain = zeros(size(omega));
for i = 1:length(omega)
% 这里放入根据变换器原理推导的增益计算公式,具体公式根据实际理论模型而定
gain(i) = calculateGain(omega(i), Lr, Cr, Lm, n);
end
% 绘制增益曲线
figure;
plot(omega/wr, 20*log10(abs(gain)));
xlabel('Normalized Frequency (\omega/\omega_r)');
ylabel('Magnitude (dB)');
title('Gain Curve of LLC Resonant Converter');
这段代码首先定义了我们之前提到的一些关键参数,像谐振电感、电容等。然后计算了谐振频率 wr,这是LLC变换器的一个重要特征频率。接着通过循环在一定频率范围内计算增益,并根据计算结果绘制增益曲线。从这个曲线我们能清晰看到变换器在不同频率下的增益变化情况,对分析变换器性能有很大帮助。
四、参考文献助力
本次仿真参考了《基于半桥谐振变换器的控制策略研究》这篇文献,主要是借鉴它双竞争闭环算法的思路来搭建的。虽然不是复现,但在控制策略上保持一致。就像是站在巨人的肩膀上,让我们的仿真能更高效、更准确地完成。

通过这次LLC谐振变换器恒压恒流双竞争闭环Simulink仿真探索,相信大家对这类变换器的控制和性能分析有了更深入的了解。希望这个分享能给同行们带来一些启发和帮助。



