技术栈
整车控制器VCU的简单逻辑
shy_201992
2025-12-25 20:01
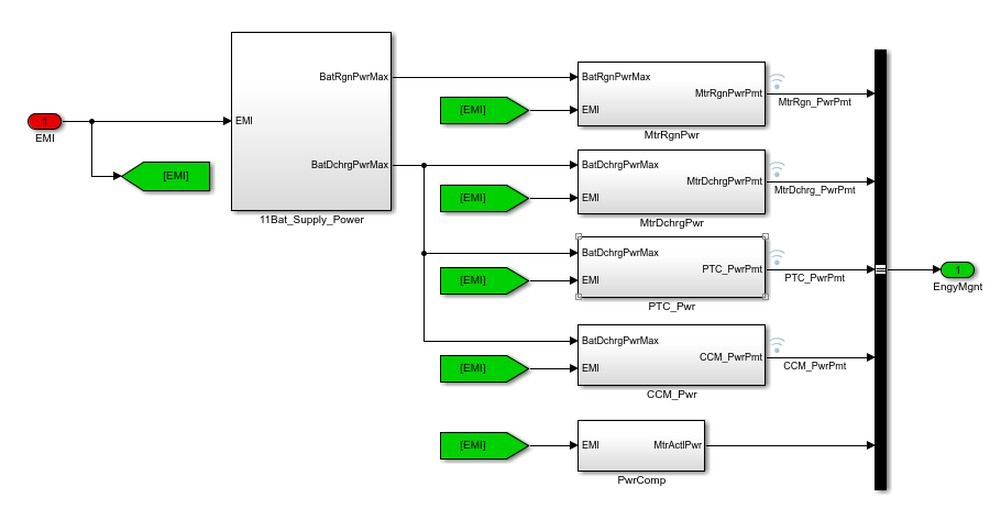
1.整车管理逻辑
2.档位和模式管理
4.档位输入
汽车
上一篇:
day47_预训练模型与迁移学习@浙大疏锦行
下一篇:
菜单(Menu)
相关推荐
云飞云共享云桌面
3 小时前
东莞智能装备工厂数字化实践—研发部门10名SolidWorks设计共享一台云主机流畅设计
服务器
·
自动化
·
汽车
·
负载均衡
·
制造
电子科技圈
6 小时前
芯科科技在蓝牙亚洲大会展示汽车与边缘AI前沿蓝牙创新技术, 解锁车用、家居、健康及工商业等应用场景
人工智能
·
科技
·
嵌入式硬件
·
mcu
·
物联网
·
网络安全
·
汽车
ShareCreators
11 小时前
洞见 | 汽车
人工智能
·
汽车
·
blueberry
南宫萧幕
13 小时前
MATLAB/Simulink 从零打通:HEV 能量管理 GA 联合仿真保姆级建模指南
开发语言
·
算法
·
matlab
·
汽车
·
控制
·
pid
Luminbox紫创测控
15 小时前
汽车车灯透镜太阳光聚焦测试与光学验证
汽车
天天爱吃肉8218
15 小时前
笔记:同步电机调试时电角度校正方法说明
大数据
·
人工智能
·
笔记
·
功能测试
·
嵌入式硬件
·
汽车
易连EDI—EasyLink
1 天前
易连EDI–EasyLink实现OCR智能数据采集
网络
·
人工智能
·
安全
·
汽车
·
ocr
·
edi
南宫萧幕
1 天前
HEV能量管理控制算法实战:从MPC/RL理论基础到Simulink闭环建模
算法
·
matlab
·
汽车
·
控制
·
pid
天天爱吃肉8218
2 天前
场地整车在环仿真测试系统及总线注入研究|新能源智驾研发硬核干货
大数据
·
人工智能
·
功能测试
·
嵌入式硬件
·
汽车
LONGZETECH
2 天前
新能源汽车专业升级|仿真教学软件科学布局指南
人工智能
·
物联网
·
架构
·
汽车
·
新能源汽车仿真教学软件
热门推荐
01
GitHub 镜像站点
02
要裂开了!ChatGPT要手机号验证了?注册Codex要求验证电话号码怎么办?2026年登陆Codex要手机号验证的解决办法
03
裂开!ChatGPT 居然开始要手机号验证,附详细解决方法
04
Codex 接入 DeepSeek API 完整配置文档
05
【AI】2026 年具身智能模型和世界模型总结
06
2026年4月AI大事件深度解读:大模型竞争进入“深水区“
07
实测可用|小米 MiMo 百万亿 Token 免费领,开发者速冲
08
近期有什么ai的新消息,新动态? 2026.4月
09
在Windows 11上安装Docker的踩坑记录
10
2026年AI编程工具终极横评:Cursor vs Claude Code vs Copilot