尿素(Urea,分子式CO(NH₂)₂,CAS 号 57-13-6)是含氮量高达 46.67% 的中性有机化合物,既是保障全球粮食安全的核心氮肥品种,也是精细化工、车用环保等领域的关键原料。2025 年全球尿素产量达 2.041 亿吨,中国以 7201.3 万吨的年产量占全球总量的 35.2%,稳居世界第一生产大国之列。
从产能结构看,中国尿素产业已形成 "煤制为主、气制为辅" 的原料格局:煤制尿素产能占比达 78.6%,天然气制占 19.2%,剩余 2.2% 为焦炉气、电石尾气等非常规原料路线。这一结构并非偶然,而是中国 "富煤贫油少气" 能源禀赋的必然选择 ------ 尽管气头工艺的环保与能耗指标更优,但受限于国内天然气供应的总量约束与成本波动,煤头工艺仍是当前保障尿素供应稳定性的核心支撑。
在技术迭代层面,传统水溶液全循环法正逐步被更高效的工艺替代:截至 2025 年,CO₂汽提工艺的产能占比已提升至 40%,其吨尿素蒸汽单耗仅为传统水溶液全循环法的 60% 左右;而代表行业顶尖水平的 Ultra-Low Energy(ULE)池式冷凝器工艺,已在安徽昊源等企业实现工业化,蒸汽单耗较传统工艺降低约 35%。不过,产能结构性过剩与环保合规压力仍是行业当前的核心挑战:2025 年中国尿素过剩产能约 250 万吨,同时欧盟碳边境调节机制(CBAM)2026 年正式实施后,中国煤制尿素出口欧盟将面临约 2.85 吨 CO₂/ 吨产品的默认碳关税成本,这对行业的绿色转型形成了刚性约束。
第一章:尿素(UR)的概述与发展历程
1.1 尿素的物理化学性质与分子结构
尿素,化学名称为碳酰胺(Carbamide),是由碳、氮、氧、氢四种元素组成的有机化合物,其分子结构可视为碳酸分子中两个羟基(-OH)被氨基(-NH₂)取代的衍生物 ------ 这一结构特征既赋予了它独特的化学稳定性,也决定了其在不同场景下的反应特性。
从物理性质看,尿素为无色或白色针状 / 棱柱状晶体,工业品或农业品因含极少量杂质(如缩二脲、铁离子)呈白色略带微红色的固体颗粒,无臭无味,具有清凉感。其密度存在晶型差异:α 型(稳定态)密度为 1.335g/cm³,β 型为 1.32g/cm³,熔点在 131-135℃之间 ------ 不同权威数据库的实测值略有偏差,NIST(美国国家标准与技术研究院)数据为 132.9℃,Kirk-Othmer 化工百科全书则标注为 135℃,这主要源于测试样品的纯度与晶型控制差异。
尿素的溶解性是其工业化应用的关键基础:20℃时 100g 水可溶解 108g 尿素,25℃时溶解度进一步提升至 545g/L,极易溶于水且溶解过程伴随显著的吸热效应 ------1 摩尔尿素溶解于水时,吸收的热量约为 25.7 千焦,这一特性使其在某些工业场景中可作为降温剂使用。此外,尿素还易溶于液氨、甲醇、乙醇等极性溶剂,但在乙醚、氯仿、苯等非极性溶剂中几乎不溶,这一溶解特性直接决定了其后续提纯工艺的选型逻辑。
化学性质方面,尿素具有双重性:在酸性环境中,尿素分子中的氨基可与氢离子结合,表现出弱碱性;在碱性环境中,其酰胺基可发生水解,释放出氨气,因此能与酸、碱、盐类物质发生反应。其核心化学反应包括水解反应与热分解反应:
- 水解反应:在高温水溶液或脲酶的催化作用下,尿素可逐步水解为氨和二氧化碳。100℃时,尿素在 2% 水溶液中的水解损失约为 0.5%;当温度升至 140℃,水解速率呈指数级提升,3 小时内水解损失可达 10% 以上 ------ 这一特性对尿素溶液的浓缩、储存工艺提出了严格的温度控制要求,若操作不当,不仅会造成原料损失,还可能因氨气泄漏引发安全隐患。
- 热分解反应:尿素的热分解行为与温度、氛围紧密相关。在密闭容器中加热至熔点以上(约 160℃),尿素会分解为缩二脲、氨气和二氧化碳,其中缩二脲是对农作物有毒性的副产物 ------ 当尿素中缩二脲含量超过 1% 时,会抑制种子发芽和幼苗生长,因此中国国标 GB/T 2440-2017 对农业用尿素的缩二脲含量设定了严格限值。而在高温且有氨气存在的条件下,尿素还会分解为三聚氰酸和氨气,这一反应是工业生产三聚氰酸的核心工艺路径。
1.2 尿素的发现与工业化历史
尿素的工业化历程,是人类从 "依赖天然有机物" 到 "人工合成大宗化学品" 的典型缩影,其关键节点不仅标志着化学工业的技术突破,更深刻影响了全球粮食安全与化工产业格局:
- 1773 年:法国化学家伊莱尔・罗埃尔(Hilaire-Marin Rouelle)首次从哺乳动物尿液中分离出尿素纯品,并通过元素分析确定了其碳、氮、氧、氢的组成比例,但受限于当时的化学理论,并未明确其分子结构 ------ 这是人类首次在实验室中获取纯尿素样品,为后续的合成研究奠定了基础。
- 1828 年:德国化学家弗里德里希・维勒(Friedrich Wöhler)在实验室中通过加热氰酸铵(NH4OCN)成功合成尿素。这一实验的重大意义在于,它突破了当时化学界普遍认为的 "有机物只能由生命体产生" 的 "活力论" 桎梏,证明了无机物可以通过人工方法转化为有机物,成为有机化学诞生的标志性事件之一。
- 1870 年:巴斯德研究所的科研人员发现,将氨基甲酸铵(NH4COONH2)置于密封容器中加热至 130-140℃,可脱水生成尿素 ------ 这一发现首次揭示了尿素合成的核心化学反应路径,即 "氨基甲酸铵脱水",为后续的工业化生产提供了关键的理论支撑。
- 1922 年:德国巴斯夫(BASF)公司在路德维希港建成全球首套工业化尿素生产装置,采用 Bosch-Meiser 高压合成工艺,设计产能仅 300 吨 / 年。该工艺的核心创新是将合成压力提升至 200atm 以上,使氨基甲酸铵的脱水反应能在工业尺度上高效进行,标志着尿素正式从实验室化学品转向大宗工业产品。
- 1960 年代:尿素生产工艺进入高速迭代期:荷兰 Stamicarbon 公司开发的 CO₂汽提工艺实现了未反应物的高效回收,吨尿素蒸汽单耗较传统工艺降低约 30%;意大利 Snamprogetti 公司开发的 NH₃汽提工艺则通过优化汽提介质,进一步提升了合成效率。这两大工艺的出现,彻底解决了传统工艺中 "未反应物循环能耗过高" 的痛点,推动全球尿素产能实现了量级跃升。
- 2020 年代:随着全球 "双碳" 目标的推进,尿素生产技术向 "超低碳耗、近零排放" 方向演进。其中,Stamicarbon 公司的 Ultra-Low Energy(ULE)池式冷凝器工艺与中国五环工程的第二代高效合成工艺是典型代表 ------ 安徽昊源化工采用该工艺的 70 万吨 / 年尿素装置,经 72 小时连续运行考核,1.5MPaG 饱和蒸汽消耗降至 562.9kg / 吨,较传统 CO₂汽提工艺降低约 35%,综合能耗已接近理论最小能耗值的 1.15 倍,代表了当前工业界的最高能效水平。
1.3 尿素的产品标准与质量分级
为适配不同领域的使用需求,中国已建立覆盖农业、工业、车用三大核心场景的尿素产品标准体系,各标准在关键指标上的差异,本质是对不同应用场景核心需求的精准匹配 ------ 例如农业场景优先保障氮含量与低毒性,工业场景强调高纯度与低杂质,车用场景则对重金属残留有近乎严苛的要求。
1.3.1 农业用尿素(GB/T 2440-2017)
该标准于 2017 年发布,2025 年 5 月经国家标准化管理委员会复审,结论为 "继续有效",是中国农业用尿素生产、流通、检测的强制性依据。其核心修订内容与指标要求如下:
- 指标调整:将总氮含量的测定基准从 "干基" 改为 "湿基",更贴合实际流通中的产品状态;农业用尿素不再设置 "一等品" 等级,仅保留优等品和合格品,简化了市场分级逻辑;同时在包装上明确标注 "含缩二脲,使用不当会对作物造成伤害" 的警示语,以降低农业生产中的误用风险。
- 核心指标:优等品总氮(湿基)≥46.4%、缩二脲≤0.9%、水分≤0.4%;合格品总氮≥45.0%、缩二脲≤1.5%、水分≤1.0%------ 这一指标差异既兼顾了不同生产工艺的实际能力,也保障了农业生产的基本肥效需求。
1.3.2 工业用尿素(GB/T 2440-2017)
工业用尿素与农业用尿素共用同一基础标准,但在指标要求上更为严格,且根据工业下游的不同需求细分为优等品、一等品、合格品三个等级。其核心差异在于:
- 缩二脲控制:优等品缩二脲≤0.5%,远低于农业用尿素的限值 ------ 这是因为缩二脲会与工业生产中的催化剂(如三聚氰胺合成用的钒催化剂)发生反应,导致催化剂中毒失活,进而影响产品收率与质量。
- 重金属与杂质控制:工业用尿素对铁、镍、铜等重金属杂质的限值远低于农业用 ------ 例如优等品铁含量≤0.0005%、镍含量≤0.0001%、铜含量≤0.0001%,以避免这些杂质对后续化工反应的催化干扰或设备腐蚀。
- 水分控制:水分含量≤0.3%(优等品),显著低于农业用尿素的 0.4% 限值 ------ 这是为了防止水分在工业生产过程中引发副反应,例如在脲醛树脂合成中,过量水分会延长反应时间、降低树脂的胶合强度。
1.3.3 车用尿素(GB 29518-2013)
该标准等效采用 ISO 22241-1:2019《柴油发动机氮氧化物还原剂 尿素水溶液(AUS 32)》,是中国重型柴油车、柴油客车及船舶 SCR(选择性催化还原)系统专用尿素的强制标准,其核心目标是保障 SCR 系统的催化效率与使用寿命。其核心指标要求如下:
- 浓度控制:尿素含量需严格控制在 31.8%-33.2%(质量分数)范围内 ------ 这一浓度是 SCR 系统的最优工作区间,过高或过低都会导致 NOₓ转化效率下降,甚至损坏催化剂载体。
- 杂质控制:密度(20℃)需在 1087-1093kg/m³ 之间、折光率(20℃)为 1.3814-1.3843(与浓度指标形成双重验证,避免单一指标的检测误差);同时对不溶物、氯化物、硫酸盐、钙、铁、铜等杂质设定了极低限值 ------ 例如不溶物≤20mg/kg、钙≤0.5mg/kg、铁≤0.5mg/kg,以防止杂质堵塞 SCR 系统的喷嘴或覆盖在催化剂表面,导致系统失效。

第二章:尿素(UR)的应用领域全方位解析
尿素是全球产业链中最基础的化工原料之一,其应用场景覆盖农业、工业、环保等多个领域,2025 年中国尿素表观消费量约 6550 万吨,其中农业需求占 70-72%、工业需求占 28-30%------ 这一比例并非固定不变,随着工业下游的升级与环保需求的增长,工业需求占比正以每年约 0.5 个百分点的速度缓慢提升。
2.1 农业领域:粮食安全的 "压舱石"
尿素是全球使用量最大的氮肥品种,2025 年中国农业用尿素消费量约 4585-4716 万吨,占尿素总消费量的 70-72%,对保障国家粮食安全发挥着不可替代的作用 ------ 据农业农村部测算,尿素对中国粮食增产的贡献率约为 25%,是单品种肥料中贡献率最高的品类。
2.1.1 直接施用
尿素含氮量高达 46.67%,是固体氮肥中含氮量最高的品种,其氮元素形态为酰胺态,需经土壤中的脲酶微生物分解为铵态氮或硝态氮后才能被作物吸收利用 ------ 这一转化过程的速率与土壤温度密切相关:20℃时,尿素施入土壤后约需 3-5 天完成转化;10℃以下时,转化速率会显著减慢,需 7-10 天甚至更长时间,因此在低温季节施肥时,需提前一周左右施用才能达到最佳肥效。
尿素的高含氮量使其在农业生产中具有显著的成本优势:相同氮含量下,尿素的运输、储存成本仅为氯化铵的 60% 左右,这一优势在跨区域调运中尤为明显 ------ 例如从华北主产区调运至华南销区,尿素的吨公里运输成本较其他氮肥低约 0.03 元,大幅降低了农业生产的物流成本。此外,尿素是中性肥料,长期施用不会导致土壤酸化或盐碱化,适配小麦、水稻、玉米、蔬菜等绝大多数作物的生长需求。
2.1.2 复合肥与复混肥原料
尿素是生产高浓度复合肥的核心原料,2025 年中国复合肥产量约 2800 万吨,其中尿素作为氮源的占比超过 85%------ 这是因为尿素的高含氮量可有效提升复合肥的总养分含量,同时其化学性质稳定,与磷、钾原料的配伍性优于其他氮肥(如氯化铵会与磷矿粉反应生成难溶性物质)。
在复合肥生产中,尿素主要通过高塔造粒、转鼓造粒、氨化造粒等工艺与磷酸一铵、氯化钾、硫酸钾等原料混合造粒。其中,高塔造粒工艺因产品颗粒均匀、养分释放均匀、抗压强度高(≥12N / 粒)等优势,在华东、华南市场的占有率稳定在 54% 以上 ------ 山东省临沂地区集聚了全国约 37% 的高塔造粒生产线,典型单塔高度在 80-120 米之间,日处理熔融尿素能力可达 2000-4000 吨,是中国高浓度复合肥的核心生产基地。
2.1.3 缓释 / 控释尿素
为解决尿素养分释放速率与作物需求不匹配的问题(传统尿素施入土壤后,氮素损失率可达 30-50%),缓释 / 控释尿素应运而生。2025 年中国缓释尿素表观消费量达 387 万吨,占农业用尿素总量的 7.6%,较 2020 年提升了 3.5 个百分点 ------ 这一增长主要得益于农业农村部对 "化肥零增长" 行动的推进,以及农户对高效肥料的认知提升。
其核心技术原理是通过物理或化学方法在尿素颗粒表面包裹一层 "控释膜",实现氮素的缓慢释放:
- 物理包膜型:以硫磺、树脂、聚合物等为包膜材料,通过控制膜的厚度与孔隙率,调节养分释放速率 ------ 例如硫磺包膜尿素的养分释放期可达 60-90 天,适配玉米、棉花等生长期较长的作物。
- 化学抑制型:在尿素中添加脲酶抑制剂(如 NBPT)或硝化抑制剂(如 DCD),抑制脲酶活性或硝化作用,延长氮素在土壤中的停留时间 ------ 添加 NBPT 的尿素,氮素损失率可降低约 20%,肥效利用率较普通尿素提升 10-15%。
2.2 工业领域:精细化工的基础原料
2025 年中国工业用尿素消费量约 1834-1965 万吨,占尿素总消费量的 28-30%,是尿素产业向 "高附加值" 转型的关键方向 ------ 与农业用尿素相比,工业用尿素的吨产品利润通常高出 50-100 元,部分高端工业尿素(如电子级尿素)的利润甚至可达农业用的 3-5 倍。
2.2.1 脲醛树脂与胶粘剂
脲醛树脂是工业用尿素的最大下游领域,2025 年消费量约 587-747 万吨,占工业用尿素总量的 16-19%------ 这一需求主要受房地产与家具行业的驱动:脲醛树脂是人造板(如胶合板、密度板)生产中最常用的胶粘剂,占人造板胶粘剂总用量的 80% 以上。
其生产原理是尿素与甲醛在酸性或碱性催化剂作用下发生缩聚反应,生成热固性树脂 ------ 这一反应对尿素的纯度要求极高:若尿素中缩二脲含量超过 0.5%,会与甲醛发生副反应,导致树脂的胶合强度下降约 15%;若铁离子含量过高,会使树脂颜色变黄,影响人造板的外观质量,因此工业用尿素的优等品是脲醛树脂生产的首选原料。
2.2.2 三聚氰胺
三聚氰胺是工业用尿素的核心下游产品之一,2025 年中国三聚氰胺产能达 260 万吨、产量 140.25 万吨,开工率 53.9%------ 这一开工率水平反映了三聚氰胺行业的产能过剩压力,但尿素作为原料的地位始终稳固:每吨三聚氰胺约消耗 3.2-3.4 吨尿素,尿素成本占三聚氰胺生产总成本的 65-72%,是影响三聚氰胺企业盈利水平的核心变量。
其生产工艺主要有高压法和低压法两种:高压法的反应压力为 8-10MPa、温度 380-400℃,对设备材质要求较低,但能耗较高;低压法的反应压力为 0.5-1.0MPa、温度 380-400℃,能耗较高压法降低约 20%,但对原料纯度的要求更严格 ------ 需使用工业用尿素优等品,以避免杂质导致催化剂中毒。
2.2.3 混凝土外加剂
尿素在混凝土外加剂领域的应用主要基于其独特的缓凝性能:2025 年中国聚羧酸系减水剂产能约 1200 万吨,其中尿素作为缓凝剂的应用占比约 15%------ 这一比例较 2020 年提升了约 5 个百分点,主要得益于聚羧酸系减水剂在高铁、核电等重大工程中的广泛应用。
尿素作为缓凝剂的核心优势是:其分子中的氨基可与水泥熟料中的铝酸三钙(C₃A)发生络合反应,抑制 C₃A 的早期水化速率,从而延长混凝土的初凝时间 ------ 在高温环境(30℃以上)下,这一缓凝效果尤为显著,可将初凝时间从 2 小时延长至 4-6 小时,满足大体积混凝土连续浇筑的需求(如高铁箱梁、水电站大坝的施工)。此外,尿素还可作为防冻剂使用,其降低冰点的效果优于传统的氯化钠、氯化钙 ------ 尿素水溶液的冰点最低可达 - 18℃,且不会对混凝土的后期强度产生负面影响,因此在北方冬季混凝土施工中应用广泛。
2.2.4 火电脱硝还原剂
尿素在火电脱硝领域的应用,主要是替代液氨作为 SCR 或 SNCR 系统的还原剂 ------2025 年中国火电行业尿素消费量约 250-300 万吨,占工业用尿素总量的 4% 左右,这一需求主要来自 "煤改气" 政策的推进:液氨的储存与运输存在爆炸风险,而尿素的安全性更高,更适合城市周边的电厂使用。
其脱硝原理是:在高温(850-1100℃)条件下,尿素热解生成氨气和二氧化碳,氨气再与烟气中的 NOₓ发生还原反应,生成氮气和水 ------ 这一过程的脱硝效率可达 80% 以上,是当前火电行业实现 NOₓ达标排放的核心技术之一。与液氨相比,尿素的储存与运输无需高压容器,且无泄漏爆炸风险,因此在环保要求严格的区域(如长三角、珠三角),尿素脱硝的应用占比已超过 60%。
2.3 车用尿素(DEF/AUS 32):柴油车环保的必需品
车用尿素是重型柴油车、柴油客车及船舶满足国 IV 及以上排放标准的核心消耗品,其核心作用是在 SCR 系统中还原尾气中的氮氧化物(NOₓ)------2025 年中国车用尿素消费量约 393-426 万吨,占工业用尿素总量的 6% 左右,这一需求主要受重型柴油车保有量的增长与环保政策的驱动。
其工作原理是:将 32.5% 的尿素水溶液喷射到汽车排气管中,在高温下分解为氨气,氨气与尾气中的 NOₓ在催化剂(如钒基或铜基催化剂)作用下发生选择性催化还原反应,生成无污染的氮气和水 ------ 这一反应的最佳温度区间为 200-400℃,若温度低于 200℃,尿素的分解效率会显著下降;若温度高于 400℃,氨气会被氧化为 NOₓ,反而会增加尾气排放。
2025 年中国重型柴油车保有量约 900 万辆,是车用尿素的主要消费群体 ------ 每辆重型柴油车每行驶 100 公里,约消耗 5-8 升车用尿素,对应尿素消耗量约 4-6 公斤。此外,船舶尾气脱硝也是车用尿素的重要需求增长点:2025 年宁波舟山港保税船燃加注量达 802.71 万吨,其中约 30% 的船燃加注站已配套车用尿素加注设施,年加注量约 120 万吨,占全国车用尿素总消费量的 30% 左右。
2.4 其他衍生应用
除上述主要领域外,尿素还广泛应用于三聚氰胺、氰尿酸、羟甲基纤维素等化工产品的生产,是精细化工产业链的重要基础原料 ------ 这些衍生产品的需求虽占比不高,但技术壁垒较高,附加值远高于传统尿素产品。
2.4.1 三聚氰胺
三聚氰胺是尿素的高附加值衍生产品,2025 年中国三聚氰胺产能达 260 万吨、产量 140.25 万吨,开工率 53.9%------ 这一开工率水平反映了三聚氰胺行业的产能过剩压力,但由于其下游(如装饰纸、涂料、塑料)的需求仍在缓慢增长,产能过剩的矛盾并未出现激化的迹象。
其生产原理是尿素在高温(380-400℃)、高压(0.5-1.0MPa)下,经催化剂(如硅胶、氧化铝)作用分解生成三聚氰胺、氨气和二氧化碳 ------ 每吨三聚氰胺约消耗 3.2-3.4 吨尿素,尿素成本占三聚氰胺生产总成本的 65-72%,因此尿素价格的波动直接影响三聚氰胺企业的盈利水平。三聚氰胺主要用于生产装饰纸、涂料、塑料等产品,是家具、建材行业的重要原料。
2.4.2 氰尿酸
氰尿酸是尿素的另一重要衍生产品,2025 年中国氰尿酸有效产能约 35 万吨,2026 年预计达 42 万吨 ------ 这一产能增长主要受下游阻燃剂行业的需求驱动:氰尿酸是生产三聚氰胺氰尿酸盐(MCA)的核心原料,而 MCA 是一种高效的环保阻燃剂,广泛应用于塑料、橡胶、纺织品等领域。
其生产原理是尿素在高温(300-350℃)下热解生成氰尿酸、氨气和二氧化碳 ------ 每吨氰尿酸约消耗 1.5-1.8 吨尿素,尿素成本占氰尿酸生产总成本的 50-60%,因此氰尿酸企业通常会与尿素生产企业签订长期供货协议,以规避尿素价格波动的风险。
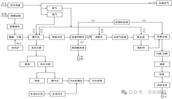
第三章:尿素(UR)生产技术总览
尿素的工业生产本质是对 "氨基甲酸铵脱水" 这一核心反应的工程放大与效率优化 ------ 其生产过程主要分为两个阶段:一是合成氨的制备(提供液氨原料),二是尿素的合成(液氨与 CO₂反应生成尿素)。其中,合成氨的能耗占尿素全流程总能耗的 60-70%,是决定尿素生产综合成本与环保性能的核心环节。
3.1 原料路线:煤、天然气与非常规原料的博弈
尿素生产的核心原料是合成氨(NH3)和二氧化碳(CO₂),其中合成氨的原料路线直接决定了尿素生产的能源结构与环保特性 ------2025 年中国合成氨产能达 7888 万吨,其中煤制合成氨占 78.6%、天然气制占 19.2%、焦炉气 / 电石尾气等非常规原料制占 2.2%,这一结构与中国 "富煤贫油少气" 的能源禀赋高度匹配。
3.1.1 煤制尿素(占主导)
煤制尿素是中国尿素生产的核心路线,2025 年产能占比达 78.6%------ 这一占比自 2015 年以来持续提升,主要得益于煤制合成氨技术的迭代(如多喷嘴水煤浆气化、粉煤加压气化技术的大规模应用),以及煤炭价格的相对稳定性。
其核心工艺路径为:煤炭经气化生成粗合成气(主要成分为 CO、H₂、CO₂),粗合成气经耐硫宽温变换、低温甲醇洗、液氮洗等工序净化后,得到高纯度的 H₂和 N₂混合气体(H₂:N₂≈3:1),再经氨合成塔合成液氨;同时,从合成气净化工序中分离出高纯度 CO₂(纯度≥98.5%),与液氨按一定比例送入尿素合成塔,在高温高压下反应生成尿素。
与天然气制尿素相比,煤制尿素的原料成本更低(2025 年煤炭均价约 850 元 / 吨,天然气均价约 3.2 元 / 立方米,煤制合成氨的吨成本较天然气制低约 200 元),但工艺流程更长、设备投资更高、污染物排放控制难度更大 ------ 煤制尿素的吨产品废水排放量约为天然气制的 3-5 倍,SO₂排放量约为天然气制的 10-15 倍,因此煤制尿素企业的环保投入通常占总投资的 15-20%。

3.1.2 天然气制尿素(气头)
天然气制尿素是中国尿素生产的辅助路线,2025 年产能占比 19.2%------ 主要集中在新疆、四川等天然气资源丰富的地区,这是因为天然气制尿素的工艺更简单、能耗更低、环保性能更优,但受限于国内天然气供应的总量约束(2025 年国内天然气对外依存度达 43%),其产能占比自 2015 年以来持续下降。
其核心工艺路径为:天然气经脱硫、一段转化、二段转化生成粗合成气(主要成分为 H₂、N₂、CO₂),粗合成气经变换、脱碳、甲烷化等工序净化后,得到高纯度的 H₂和 N₂混合气体,再经氨合成塔合成液氨;同时,从脱碳工序中分离出高纯度 CO₂,与液氨按一定比例送入尿素合成塔反应生成尿素。
与煤制尿素相比,天然气制尿素的优势在于:工艺流程短(设备数量较煤制少约 30%)、能耗低(吨尿素综合能耗较煤制低约 20%)、环保性能优(吨产品 SO₂排放量仅为煤制的 1/10,废水排放量仅为煤制的 1/5)。但天然气制尿素的原料成本受国际天然气价格波动的影响更大 ------2022 年欧洲天然气危机期间,国际天然气价格从 200 美元 / 千立方米飙升至 1800 美元 / 千立方米,导致部分天然气制尿素企业被迫停产,凸显了其原料供应的脆弱性。
3.1.3 非常规原料路线
除煤和天然气外,中国部分企业还采用焦炉气、电石尾气等工业废气作为原料生产尿素,2025 年产能占比约 2.2%------ 这一路线本质是对工业废气的资源化利用,既降低了尿素生产的原料成本,也减少了工业废气的排放,具有显著的环保效益。
- 焦炉气制尿素:焦炉气是钢铁行业的副产物,主要成分为 H₂(55-60%)、CH₄(25-30%)、CO(5-8%)。其工艺路径为:焦炉气经压缩、脱硫、转化等工序生成合成气,再经合成氨工序制得液氨,最后与 CO₂反应生成尿素。2025 年中国焦炉气制尿素产能约 163 万吨,主要集中在山西、河北等钢铁大省 ------ 例如山西潞安集团的焦炉气制尿素项目,年产能达 40 万吨,吨尿素原料成本较煤制低约 150 元。
- 电石尾气制尿素:电石尾气是电石行业的副产物,主要成分为 CO(85-90%)。其工艺路径为:电石尾气经净化、变换、脱碳等工序生成合成气,再经合成氨工序制得液氨,最后与 CO₂反应生成尿素。2025 年中国电石尾气制尿素产能约 30 万吨,主要集中在内蒙古、宁夏等电石产能集中的地区 ------ 例如内蒙古君正集团的电石尾气制尿素项目,年产能达 20 万吨,吨尿素原料成本较煤制低约 100 元。
3.2 合成氨 - 尿素一体化工厂
为降低运输成本、提高能源利用效率,2025 年中国 50 万吨 / 年及以上的尿素装置占比达 85.9%,且全部实现了 "合成氨 - 尿素" 一体化布局 ------ 这一布局的核心优势是:合成氨工序产生的 CO₂可直接送入尿素合成塔,无需额外收集、运输,既降低了 CO₂的泄漏风险,又减少了运输成本;同时,合成氨工序产生的蒸汽可直接用于尿素工序的蒸发、造粒等环节,实现能量的梯级利用,综合能耗较非一体化工厂降低约 15%。
此外,一体化工厂还可通过物料的内部循环,大幅降低原料消耗:例如,尿素合成塔出口的未反应氨和 CO₂,可经回收系统压缩后送回合成塔,氨回收率可达 99.5% 以上,CO₂回收率可达 99% 以上,原料利用率较非一体化工厂提升约 5%。正因如此,一体化工厂已成为当前中国尿素产业的主流模式,非一体化工厂的产能占比已不足 10%。
第四章:尿素(UR)生产技术深度剖析:主流工艺详解
尽管尿素合成的化学反应式(
2NH₃ + CO₂ ⇌ NH₂COONH₄ (氨基甲酸铵生成,放热)
NH₂COONH₄ ⇌ CO(NH₂)₂ + H₂O (脱水生成尿素,吸热)
)看似简单,但在工业生产中,不同工艺路线的能耗、环保性能与经济效益存在显著差异 ------ 这一差异主要源于对未反应物(氨和 CO₂)的回收方式不同,以及对反应热的利用效率不同。
4.1 水溶液全循环法(ACR)
水溶液全循环法是中国尿素工业发展初期的主流工艺,2025 年中国仍有部分存量装置在运行 ------ 其核心优势是工艺成熟、操作弹性大(可在 40-110% 的负荷范围内稳定运行),但由于能耗较高,已逐渐被更高效的 CO₂汽提工艺替代。
4.1.1 技术原理与特点
该工艺的核心设计逻辑是 "高压合成、全循环回收未反应物":尿素合成塔的操作压力为 13-15MPa、温度为 180-190℃,氨碳比(NH₃/CO₂)为 2.8-4.5,水碳比(H₂O/CO₂)为 0.5-1------ 这一参数区间的选择,主要是为了平衡合成效率与设备腐蚀风险:氨碳比过高会增加后续回收工序的负荷,水碳比过高会抑制尿素的生成反应。
其核心流程为:液氨和 CO₂在高压下反应生成尿素和氨基甲酸铵,反应后的混合液(含尿素、未反应的氨和 CO₂、水)经减压闪蒸后,未反应的氨和 CO₂溶解于水中形成甲铵液,甲铵液经多级升压后送回合成塔循环利用 ------ 这一全循环设计可将氨回收率提升至 99.5% 以上,CO₂回收率提升至 99% 以上,原料利用率接近理论极限。
但该工艺的能耗较高:吨尿素蒸汽消耗约 1.2-1.4 吨,循环水消耗约 150-200 吨,这是因为甲铵液的升压过程需要消耗大量的电能和蒸汽,且反应热的回收利用效率仅为 30% 左右 ------ 大量的反应热通过冷却系统散失,未得到有效利用。此外,工艺冷凝液处理难度大,易造成氨氮污染 ------ 若处理不当,外排废水的氨氮浓度可达 1000mg/L 以上,远高于国家一级排放标准(15mg/L)。
4.1.2 应用现状
截至 2025 年,中国仍有部分水溶液全循环法尿素装置在运行,主要集中在 2010 年之前建成的老企业 ------ 例如河北沧州大化的 30 万吨 / 年尿素装置,采用该工艺已有 20 余年历史。但随着国家对能耗与环保要求的提升,该工艺已逐渐被 CO₂汽提工艺替代:2025 年中国尿素产能结构中,水溶液全循环法的占比已从 2015 年的 65% 降至 30% 以下,预计到 2030 年,该工艺的产能占比将进一步降至 10% 以下。
4.2 CO₂汽提工艺(Stamicarbon)
CO₂汽提工艺是荷兰 Stamicarbon 公司于 1960 年代开发的高效尿素生产工艺,也是当前全球应用最广泛的尿素工艺之一 ------2025 年中国 CO₂汽提工艺尿素产能占比达 40%,其核心优势是能耗低、氨回收率高、环保性能优,已成为中国新建尿素装置的首选工艺之一。

4.2.1 技术原理与特点
该工艺的核心创新是 "高压汽提 + 中压分解回收":在高压合成塔(13.8-14.2MPa、185-190℃)中,液氨与 CO₂反应生成尿素和氨基甲酸铵;反应后的混合液送入 CO₂汽提塔,用 CO₂作为汽提剂,在加热条件下将未反应的氨基甲酸铵分解为氨和 CO₂,汽提气经高压甲铵冷凝器冷凝为甲铵液后,直接送入合成塔顶部 ------ 这一汽提设计可将合成塔出口尿液中的氨含量降低约 30%,从而大幅减少后续回收工序的负荷。
其核心参数的选择,是对合成效率与能耗的精准平衡:
- 压力:13.8-14.2MPa------ 这一压力略高于氨基甲酸铵的分解压力,既保证了汽提效果,又避免了过高的设备投资。
- 氨碳比:2.95------ 这一比例是 Stamicarbon 公司通过数千次实验验证的最优值,可在保证合成效率的前提下,最小化氨的循环量。
- 水碳比:0.4-0.6------ 这一比例远低于水溶液全循环法,可显著抑制尿素水解副反应,提高尿素收率。
该工艺的优势在于:
- 能耗低:吨尿素蒸汽消耗约 0.8-1.0 吨,较水溶液全循环法降低约 30%;循环水消耗约 100-120 吨,降低约 30%------ 这主要得益于反应热的高效回收:高压甲铵冷凝器可副产 1.8-2.0MPa 的中压蒸汽,该蒸汽可直接用于尿素溶液的蒸发浓缩工序,能量回收利用率达 60% 以上。
- 氨回收率高:可达 99.8% 以上,氨逃逸量极低 ------ 正常生产情况下,尾气中的氨浓度可控制在 5ppm 以下,远低于国家排放标准(30ppm)。
- 环保性能优:工艺冷凝液可通过水解系统处理,氨氮浓度可降至 15mg/L 以下,满足国家一级排放标准。
但该工艺对设备材质的要求极高:汽提塔的换热管需采用 UNS S32950(25-22-2Cr/Ni/Mo)双相不锈钢 ------ 这种材料的 PREN(点蚀当量)值≥35,具有优异的抗点蚀和抗应力腐蚀开裂能力,可在高温、高压、强腐蚀的环境下长期运行(腐蚀速率≤0.05mm / 年)。若使用普通不锈钢,腐蚀速率会高达 0.5mm / 年以上,设备的使用寿命仅为 1-2 年,因此设备投资较水溶液全循环法高约 15%。
4.2.2 应用现状
CO₂汽提工艺是当前中国新建尿素装置的首选工艺之一:2025 年中国新投产的尿素装置中,约 70% 采用了该工艺 ------ 例如安徽昊源化工的 70 万吨 / 年尿素装置,采用了中国五环工程自主研发的第二代 CO₂汽提工艺,经 72 小时连续运行考核,吨尿素蒸汽消耗降至 562.9kg,达到国际领先水平。此外,该工艺还广泛应用于现有装置的节能改造:例如江苏华强化工的 3 号尿素装置,通过 "水溶液全循环法改 CO₂汽提工艺",吨尿素蒸汽消耗从 1080kg 降至 680kg,吨尿素电耗从 165kWh 降至 120kWh,年节约蒸汽 17 万吨,相当于节约 1.8 万吨标煤,减排 CO₂5 万吨。
4.3 NH₃汽提工艺(Snamprogetti)
NH₃汽提工艺是意大利 Snamprogetti 公司于 1960 年代开发的尿素生产工艺,也是全球主流的尿素工艺之一 ------2025 年中国 NH₃汽提工艺尿素产能占比达 13.3%,其核心优势是设备投资低、操作弹性大,但能耗略高于 CO₂汽提工艺。
4.3.1 技术原理与特点
该工艺的核心设计是 "氨作为汽提剂 + 高压甲铵冷凝器副产蒸汽":尿素合成塔的操作压力为 13.5-14.5MPa、温度为 180-185℃,氨碳比为 3.0-4.0------ 这一氨碳比高于 CO₂汽提工艺,可提高 CO₂的转化率,但也增加了氨的循环量。
其核心流程为:合成塔出口的混合液送入 NH₃汽提塔,用氨作为汽提剂,在加热条件下将未反应的氨基甲酸铵分解为氨和 CO₂;汽提气经高压甲铵冷凝器冷凝为甲铵液,同时副产 0.3-0.4MPa 的低压蒸汽 ------ 这一蒸汽可直接用于尿素溶液的蒸发浓缩工序,能量回收利用率达 50% 以上。
该工艺的优势在于:
- 设备投资低:汽提塔的结构较 CO₂汽提塔简单,且对材质的要求较低(可采用普通不锈钢 + 衬里),设备投资较 CO₂汽提工艺低约 10%。
- 操作弹性大:可在 40-110% 的负荷范围内稳定运行,适合原料供应波动较大的企业(如焦炉气制尿素企业)。
- 副产蒸汽量大:吨尿素副产蒸汽约 0.5 吨,可满足尿素工序约 30% 的蒸汽需求。
但该工艺的能耗略高于 CO₂汽提工艺:吨尿素蒸汽消耗约 1.0-1.2 吨,且氨碳比高导致循环负荷大 ------ 氨的循环量较 CO₂汽提工艺高约 20%,因此循环压缩机的功率消耗也相应增加约 15%。此外,氨作为汽提剂易造成氨泄漏 ------ 若密封不当,氨泄漏量可达 0.5kg / 吨尿素以上,既造成原料损失,又污染环境。
4.3.2 应用现状
截至 2025 年,中国有多套 NH₃汽提工艺尿素装置在运行,主要集中在 2010-2020 年建成的企业 ------ 例如河南心连心化工的 50 万吨 / 年尿素装置,采用该工艺已有 10 余年历史。该工艺在原料供应波动较大的企业中应用广泛:例如山西潞安集团的焦炉气制尿素项目,采用 NH₃汽提工艺,可在焦炉气供应波动 ±20% 的情况下稳定运行。
4.4 等压双循环工艺(IDR)
等压双循环工艺(IDR)是意大利 Montedison 公司于 1960 年代开发的尿素生产工艺,也是全球最早实现 "全流程能量集成" 的尿素工艺之一 ------2025 年中国 IDR 工艺尿素产能占比较低,但由于其能耗低、环保性能优,仍有部分企业在使用。
4.4.1 技术原理与特点
该工艺的核心创新是 "高压合成 + 中压分解回收 + 低压吸收" 的双循环系统:高压合成塔的操作压力为 17.1MPa、温度为 190℃,氨碳比为 4.0,水碳比为 0.64------ 这一高压条件可提高 CO₂的单程转化率,使其达到 68% 以上,远高于水溶液全循环法(50-60%)和 CO₂汽提工艺(65%)。
其核心流程为:
- 高压循环:未反应的氨和 CO₂在高压甲铵冷凝器中冷凝为甲铵液,直接送回合成塔。
- 中压循环:闪蒸后的气体在中压吸收塔中被吸收,形成稀甲铵液,经升压后送回高压甲铵冷凝器。
- 低压吸收:最终的尾气在低压吸收塔中被吸收,形成氨水,送回中压吸收塔。
该工艺的优势在于:
- 能耗低:吨尿素蒸汽消耗约 1.16 吨,循环水消耗约 120 吨 ------ 这主要得益于高 CO₂单程转化率,可大幅减少未反应物的循环量,从而降低循环压缩机的功率消耗(较水溶液全循环法降低约 20%)。
- 氨回收率高:可达 99.9% 以上,氨逃逸量极低 ------ 正常生产情况下,尾气中的氨浓度可控制在 3ppm 以下,远低于国家排放标准。
- 环保性能优:工艺冷凝液可通过水解系统处理,氨氮浓度可降至 10mg/L 以下,满足最严格的环保要求。
但该工艺的操作压力高,对设备材质的要求也相应提高:合成塔需采用 25Cr-22Ni 双相不锈钢或 725LN 尿素专用钢 ------ 这种材料的价格较普通不锈钢高约 3 倍,因此设备投资较 CO₂汽提工艺高约 20%。此外,工艺复杂,操作难度大 ------ 需要精确控制高压、中压、低压三个系统的压力平衡,若操作不当,易造成设备超压或停车事故。
4.4.2 应用现状
截至 2025 年,中国仅有少数企业采用 IDR 工艺,主要是 2000 年之前从国外引进的装置 ------ 例如辽宁华锦化工的 30 万吨 / 年尿素装置,采用该工艺已有 20 余年历史。由于该工艺的设备投资高、操作难度大,近年来已逐渐被 CO₂汽提工艺替代:2025 年中国 IDR 工艺的产能占比已不足 5%,预计到 2030 年,该工艺的产能占比将进一步降至 2% 以下。
4.5 其他工艺简介
除上述主流工艺外,全球还有多种尿素生产工艺,以适应不同的原料条件与市场需求 ------ 这些工艺的核心差异,本质是对 "能耗、投资、环保" 三大目标的不同取舍。
4.5.1 日本东洋工程 ACES 工艺
日本东洋工程(TEC)的 ACES 工艺,核心是 "池式冷凝器 + 卧式合成塔" 的一体化设计:池式冷凝器将甲铵冷凝放热与尿素合成吸热耦合,副产的低压蒸汽可直接用于蒸发工序,吨尿素蒸汽消耗约 1.16 吨,较传统工艺降低约 15%;卧式合成塔的高径比较小,设备制造难度低,可降低设备投资约 10%。但该工艺的合成效率略低于 CO₂汽提工艺,CO₂单程转化率约为 66%,因此未在中国大规模应用。
4.5.2 中国五环第二代高效合成工艺
中国五环工程自主研发的第二代高效合成工艺,核心是 "全冷凝反应器 + 新型高压圈工艺流程":在国际上率先实现尿素合成两步反应(氨基甲酸铵生成、氨基甲酸铵脱水)在各自最优工艺条件下进行 ------ 氨基甲酸铵生成反应在低温(160-170℃)高压(14.0-14.5MPa)下进行,以提高反应转化率;氨基甲酸铵脱水反应在高温(185-190℃)高压(13.8-14.2MPa)下进行,以提高反应速率。基于该工艺建设的安徽昊源化工 70 万吨 / 年尿素装置,经 72 小时连续运行考核,吨尿素蒸汽消耗降至 562.9kg,达到国际领先水平。
4.5.3 联盟化工智能化改造工艺
联盟化工的尿素装置智能化改造项目,核心是 "合成塔内件优化 + 余热梯级回收 + DCS+AI 全流程优化":合成塔内件采用 "环形分布器 + 多层折流板" 设计,延长反应物停留时间至 60min,CO₂转化率从 62% 提升至 68%;余热梯级回收系统可回收合成塔出口气体的余热,用于预热原料液氨和 CO₂,吨尿素蒸汽消耗从 920kg 降至 640kg;DCS+AI 全流程优化系统可实时调整工艺参数,使装置在最优状态下运行,吨尿素电耗降低约 10%。该项目年节约蒸汽 17 万吨,相当于节约 1.8 万吨标煤,减排 CO₂5 万吨,是中国尿素行业智能化改造的典型案例。
第五章:尿素(UR)生产具体步骤详解
尿素生产是一个包含 "原料净化→高压合成→未反应物回收→溶液浓缩→造粒包装" 的连续化工过程,每一个步骤的操作参数都需精准控制 ------ 例如合成塔的温度波动 ±5℃,就会导致 CO₂转化率下降 3-5%;闪蒸压力波动 ±0.05MPa,就会导致未反应物的回收效率下降 2-3%,进而影响整个装置的能耗与收率。
5.1 原料准备与净化
为避免杂质(如硫化物、氯化物、烃类)对尿素合成催化剂的中毒,以及对设备的腐蚀,原料气(液氨、CO₂)必须经过严格的净化处理 ------ 这是尿素生产的前置保障环节,其净化精度直接决定了后续工序的运行稳定性与产品质量。
5.1.1 液氨的净化
液氨通常来自合成氨装置,其纯度一般≥99.5%,但仍可能含有少量的水、油、硫化物等杂质 ------ 这些杂质会对尿素合成塔的内件造成腐蚀,或与尿素发生副反应,因此必须进行净化处理。
其净化流程为:
- 过滤除油:液氨首先经过过滤器,去除其中的机械杂质和油类 ------ 油类会在合成塔内积累,覆盖在催化剂表面,导致催化剂中毒,因此必须严格控制。
- 分子筛干燥:过滤后的液氨进入分子筛干燥器,去除其中的水分 ------ 水分会增加系统的水碳比,抑制尿素的生成反应,因此需将液氨中的水含量控制在 50ppm 以下。
- 精脱硫:干燥后的液氨进入精脱硫装置,采用活性炭或氧化锌脱硫剂,去除其中的硫化物 ------ 硫化物会与合成塔内的不锈钢材质发生反应,导致设备腐蚀,因此需将液氨中的硫化物含量控制在 0.1ppm 以下。
5.1.2 CO₂的净化
CO₂通常来自合成氨装置的脱碳工序或锅炉烟气,其纯度一般≥98.5%,但仍可能含有少量的硫化物、烃类、氮气等杂质 ------ 这些杂质会降低 CO₂的纯度,影响尿素的合成效率,或在合成塔内分解生成碳黑,附着在催化剂表面,导致催化剂中毒。
其净化流程为:
- 脱硫:CO₂首先经过脱硫装置,采用活性炭或氧化铁脱硫剂,去除其中的硫化物 ------ 需将 CO₂中的硫化物含量控制在 5mg/m³ 以下。
- 脱烃:脱硫后的 CO₂进入脱烃装置,采用催化剂将其中的烃类(如甲烷、乙烷)氧化为 CO₂和水 ------ 需将 CO₂中的烃类含量控制在 50ppm 以下。
- 干燥:脱烃后的 CO₂进入干燥装置,去除其中的水分 ------ 需将 CO₂中的水含量控制在 50ppm 以下。
- 变压吸附(PSA)提纯:干燥后的 CO₂进入 PSA 装置,进一步去除其中的氮气、氧气等惰性气体,使 CO₂纯度提升至 99.2% 以上 ------ 这一纯度是尿素合成的最优要求,可将 CO₂的单程转化率提升约 2%。
5.2 尿素合成:高压下的化学魔术
尿素合成是尿素生产的核心工序,其反应过程分为两步,均在合成塔内进行 ------ 合成塔是尿素装置中体积最大、重量最重的设备,其设计与运行参数直接决定了整个装置的生产效率与能耗。
5.2.1 合成塔结构与物料流向
工业尿素合成塔通常为立式圆筒形高压容器,内径 2.5-4.0m,高度 25-40m,有效容积 150-400m³------ 例如安徽昊源化工的 70 万吨 / 年尿素装置,合成塔内径 3.2m,高度 35m,有效容积 320m³,可满足 70 万吨 / 年的生产需求。
其内部结构分为三个区域,物料流向与反应效率高度相关:
- 上部精馏段:主要作用是回收未反应的氨和 CO₂。从合成塔底部上升的气体(主要为氨和 CO₂),与从顶部喷淋的甲铵液逆流接触,气体中的氨和 CO₂被甲铵液吸收,形成浓甲铵液,流回合成段 ------ 这一设计可将氨的回收率提升约 1%。
- 中部合成段:是尿素合成的核心区域。净化后的液氨和 CO₂从合成塔底部进入,与上部流回的浓甲铵液混合,在 180-190℃、13.5-14.5MPa 的条件下发生反应,生成尿素和水 ------ 合成段的高度约占合成塔总高度的 60%,反应物在合成段的停留时间约为 45-60min,以保证反应充分进行。
- 下部汽提段:主要作用是汽提出未反应的氨和 CO₂。反应后的混合液(含尿素、未反应的氨和 CO₂、水)从合成段底部进入汽提段,与从塔底通入的 CO₂逆流接触,在加热条件下将未反应的氨基甲酸铵分解为氨和 CO₂------ 这一设计可将混合液中的氨含量降低约 30%,从而减少后续回收工序的负荷。
5.2.2 反应机理
尿素合成的反应过程分为两步,均为可逆反应:
- 氨基甲酸铵生成反应:2NH3 + CO2 -> NH2COONH4 + 100.5 kJ/mol------ 这是一个强放热反应,反应速率极快(瞬间完成),且几乎能达到化学平衡。
- 氨基甲酸铵脱水反应:NH2COONH4 -> CO(NH2)2 + H2O - 28.4 kJ/mol------ 这是一个弱吸热反应,反应速率较慢,是尿素合成的控制步骤。
工业生产中,为了提高 CO₂的转化率,通常会采用以下措施:
- 过量氨 :氨碳比(NH₃/CO₂)控制在 2.95-4.0 之间 ------ 过量的氨可使化学平衡向生成尿素的方向移动,从而提高 CO₂的转化率。
- 高压:操作压力控制在 13.5-14.5MPa 之间 ------ 高压可抑制氨基甲酸铵的分解,从而提高 CO₂的转化率。
- 适宜温度:操作温度控制在 180-190℃之间 ------ 这一温度区间是氨基甲酸铵脱水反应的最优温度:温度过低,反应速率过慢;温度过高,尿素会发生水解反应,生成氨和 CO₂,反而降低 CO₂的转化率。
此外,合成塔内的物料混合状态对反应效率也有显著影响:若物料混合不均,会导致局部氨碳比或水碳比偏离最优值,从而降低 CO₂的转化率。因此,合成塔内通常会设置内件(如环形分布器、多层折流板),以强化物料的混合与传质 ------ 例如联盟化工的合成塔内件优化后,CO₂转化率从 62% 提升至 68%,未反应氨量减少 12%。
5.3 未反应物的分离与回收
尿素合成反应的单程转化率较低(CO₂转化率约为 62-68%),因此必须将未反应的氨和 CO₂分离回收并循环利用 ------ 这是降低尿素生产原料消耗的核心环节,其回收效率直接决定了装置的原料成本。
5.3.1 闪蒸(Flash Separation)
闪蒸是未反应物分离的第一步,其核心原理是 "减压扩容":合成塔出口的混合液(压力 13.5-14.5MPa、温度 180-190℃)通过节流阀减压至 0.3-0.4MPa,此时混合液中的氨和 CO₂会迅速汽化,形成气液两相 ------ 这一过程可将约 30% 的未反应氨和 CO₂分离出来。
闪蒸的操作参数对后续工序的负荷有显著影响:
- 压力:控制在 0.3-0.4MPa 之间 ------ 压力过高,未反应氨和 CO₂的分离效率会下降;压力过低,混合液中的尿素会结晶析出,堵塞管道。
- 温度:控制在 90-100℃之间 ------ 温度过高,尿素会发生水解反应;温度过低,未反应氨和 CO₂的汽化效率会下降。
闪蒸后的液体(尿液)进入尿液槽,气体(主要为氨和 CO₂)进入中压分解塔,进一步分离未反应的氨和 CO₂。
5.3.2 分解(中压 / 低压分解)
分解是未反应物分离的核心步骤,其核心原理是 "加热分解 + 汽提":闪蒸后的尿液依次进入中压分解塔和低压分解塔,在加热条件下将尿液中剩余的氨基甲酸铵分解为氨和 CO₂------ 这一过程可将尿液中的氨含量降低至 0.5% 以下,CO₂含量降低至 0.4% 以下。
其具体流程为:
- 中压分解塔:操作压力 1.8-2.8MPa、温度 130-140℃,采用蒸汽加热,可将尿液中约 70% 的未反应氨和 CO₂分解出来 ------ 分解后的气体进入中压吸收塔,形成稀甲铵液,经升压后送回合成塔。
- 低压分解塔:操作压力 0.3-0.4MPa、温度 100-110℃,采用蒸汽加热,可将尿液中剩余的未反应氨和 CO₂分解出来 ------ 分解后的气体进入低压吸收塔,形成稀氨水,经升压后送回中压吸收塔。
5.3.3 吸收(中压 / 低压吸收)
吸收是未反应物回收的核心步骤,其核心原理是 "溶剂吸收":分解后的气体(主要为氨和 CO₂)依次进入低压吸收塔和中压吸收塔,被吸收剂(水或稀甲铵液)吸收,形成浓甲铵液或氨水,经升压后送回合成塔循环利用 ------ 这一过程可将氨回收率提升至 99.5% 以上,CO₂回收率提升至 99% 以上。
其具体流程为:
- 低压吸收塔:操作压力 0.3-0.4MPa、温度 40-50℃,以水为吸收剂,吸收分解后的气体,形成稀氨水 ------ 稀氨水经升压后送回中压吸收塔。
- 中压吸收塔:操作压力 1.8-2.8MPa、温度 60-70℃,以稀甲铵液为吸收剂,吸收低压吸收塔送来的稀氨水和分解后的气体,形成浓甲铵液 ------ 浓甲铵液经升压后送回合成塔。
5.4 尿素溶液的浓缩
从低压分解塔出来的尿液浓度约为 70-75%,需进一步浓缩至 99.7% 以上才能进行造粒 ------ 这是尿素生产的关键工序之一,其浓缩效果直接决定了成品尿素的水分含量与颗粒强度。
5.4.1 一段蒸发
一段蒸发的核心原理是 "真空蒸发":尿液首先进入一段蒸发器,在真空条件下蒸发水分,使尿液浓度提升至 95% 左右 ------ 这一过程可去除尿液中约 80% 的水分。
其操作参数的选择,主要是为了平衡蒸发效率与尿素水解风险:
- 压力:控制在 32kPa(绝压)左右 ------ 真空度越高,水分的蒸发效率越高,但尿素的水解风险也越大。
- 温度:控制在 130℃左右 ------ 温度过高,尿素会发生水解反应;温度过低,水分的蒸发效率会下降。
一段蒸发器通常采用升膜式蒸发器 ------ 这种蒸发器的换热管内,尿液在加热蒸汽的作用下,形成上升的液膜,蒸发效率高,且尿素的停留时间短(约 10-15 秒),可有效抑制尿素的水解反应。
5.4.2 二段蒸发
二段蒸发是尿液浓缩的最后一步,其核心原理是 "高真空蒸发":一段蒸发后的尿液进入二段蒸发器,在更高的真空条件下蒸发剩余的水分,使尿液浓度提升至 99.7% 以上 ------ 这一浓度是尿素造粒的最优要求,可保证成品尿素的水分含量≤0.5%。
其操作参数的选择,需严格控制尿素的缩二脲生成量:
- 压力:控制在 3.4kPa(绝压)左右 ------ 高真空度可降低水分的蒸发温度,从而抑制缩二脲的生成。
- 温度:控制在 140℃左右 ------ 温度过高,尿素会发生缩聚反应,生成缩二脲;温度过低,水分的蒸发效率会下降,尿液浓度无法达到要求。
二段蒸发器通常采用升膜式或降膜式蒸发器 ------ 降膜式蒸发器的尿液停留时间更短(约 5-10 秒),可更有效地抑制缩二脲的生成,因此在对缩二脲含量要求严格的装置(如工业用尿素装置)中应用广泛。
5.5 造粒与冷却包装
造粒是将熔融尿素转化为固体颗粒的过程,其工艺选择主要取决于产品的应用场景 ------ 农业用尿素通常采用高塔造粒,工业用尿素通常采用流化床造粒,而大颗粒尿素则通常采用转鼓造粒。
5.5.1 造粒工艺
(1)高塔造粒
高塔造粒是农业用尿素的主流造粒工艺,2025 年中国高塔造粒产能占比达 54%------ 其核心优势是产品颗粒均匀、外观致密、水分含量低(≤0.5%),且无需干燥工序,能耗低。
其工艺原理是:熔融尿素(温度 130-140℃)经高压泵送至造粒塔顶(高度 80-120 米),通过旋转喷头喷洒成直径约 0.8-2.0mm 的液滴;液滴在从塔顶自由下落至塔底的过程中,与从塔底进入的冷空气逆流接触,逐渐冷却、固化成颗粒 ------ 这一过程的冷却时间约为 3-5 分钟,冷却后的尿素颗粒温度约为 40-50℃。
高塔造粒的核心设备是造粒塔和旋转喷头:造粒塔的高度需根据液滴的冷却时间设计 ------ 例如日处理 2000 吨熔融尿素的造粒塔,高度需达到 100 米以上;旋转喷头的转速需根据液滴的直径要求调整 ------ 转速越高,液滴的直径越小,颗粒越均匀。
(2)流化床造粒
流化床造粒是工业用尿素的主流造粒工艺,2025 年中国流化床造粒产能占比达 40%------ 其核心优势是产品颗粒均匀、粉尘少、颗粒强度高(≥15N / 粒),且可生产大颗粒尿素(直径 2-4mm)。
其工艺原理是:将细颗粒尿素(晶种)置于流化床中,通过热风使晶种处于流化状态;熔融尿素通过喷头喷洒在流化的晶种表面,晶种逐渐长大,形成颗粒 ------ 这一过程可通过控制熔融尿素的喷洒量和热风温度,精确控制颗粒的直径(2-4mm)。
流化床造粒的核心设备是流化床干燥机:通常采用两段式设计 ------ 前段温度 120℃,用于快速脱水;后段温度 80℃,用于深度干燥,可将成品尿素的水分含量严格控制在 0.3% 以下。
5.5.2 冷却与包装
冷却与包装是尿素生产的最后环节,其工艺参数的控制,直接决定了成品尿素的储存稳定性与运输安全性:
- 冷却:造粒后的尿素颗粒温度约为 40-50℃,需经流化床冷却器冷却至 40℃以下 ------ 冷却介质为常温空气,冷却时间约为 10-15 分钟。冷却的目的是降低尿素颗粒的温度,防止其在储存过程中结块。
- 筛分:冷却后的尿素颗粒经振动筛筛分,分离出大颗粒(>4mm)和小颗粒(<0.8mm)------ 大颗粒送破碎机破碎,小颗粒送回造粒工序作晶种,合格颗粒(0.8-4mm)送包装工序。
- 防结块处理:合格颗粒经皮带输送机送包装工序,在包装前需喷洒 0.2-0.5% 的甲醛 / 尿素缩合物作为防结块剂 ------ 这一防结块剂可在尿素颗粒表面形成一层分子膜,阻隔晶间桥接,保证仓储期 6 个月内无结块现象。
- 包装:防结块处理后的尿素颗粒经自动包装机包装为 50kg / 袋或 1000kg / 吨袋,送成品仓库储存或外发运输。
第六章:核心设备结构与材料解析
尿素生产处于高温、高压、强腐蚀的环境下(氨基甲酸铵介质在 180℃、14MPa 条件下的腐蚀速率是普通碳钢的 100 倍以上),因此核心设备的材质选择与结构设计直接关系到装置的长周期运行与安全性 ------ 据中国氮肥工业协会统计,尿素装置的非计划停车事故中,约 30% 是由设备腐蚀或结构失效导致的。
6.1 尿素合成塔
尿素合成塔是尿素装置中体积最大、重量最重的设备,其设计与制造技术代表了尿素工业的最高水平 ------2025 年中国尿素合成塔的自主化率达 92%,已实现从设计到制造的全链条国产化。
6.1.1 结构设计
工业尿素合成塔通常为立式圆筒形高压容器,内径 2.5-4.0m,高度 25-40m,有效容积 150-400m³------ 例如安徽昊源化工的 70 万吨 / 年尿素装置,合成塔内径 3.2m,高度 35m,有效容积 320m³,可满足 70 万吨 / 年的生产需求。
其内部结构分为三个区域,每个区域的设计都有明确的功能定位:
- 上部精馏段:设置有多层塔盘,主要作用是回收未反应的氨和 CO₂------ 从合成塔底部上升的气体,与从顶部喷淋的甲铵液逆流接触,气体中的氨和 CO₂被甲铵液吸收,形成浓甲铵液,流回合成段。
- 中部合成段:设置有环形分布器和多层折流板,主要作用是强化物料的混合与传质 ------ 净化后的液氨和 CO₂从合成塔底部进入,与上部流回的浓甲铵液混合,在 180-190℃、13.5-14.5MPa 的条件下发生反应,生成尿素和水。
- 下部汽提段:设置有换热管,主要作用是汽提出未反应的氨和 CO₂------ 反应后的混合液从合成段底部进入汽提段,与从塔底通入的 CO₂逆流接触,在加热条件下将未反应的氨基甲酸铵分解为氨和 CO₂。
此外,合成塔还设置有氮气检漏系统:在衬里与外壳间充入氮气,通过检漏孔引出壳体外的氨检测仪,可实时监测衬里的腐蚀情况 ------ 若衬里发生泄漏,氨会进入氮气层,氨检测仪会发出报警信号,以便及时采取措施,避免设备事故的发生。
6.1.2 材料选择
尿素合成塔的腐蚀介质主要是氨基甲酸铵,其腐蚀速率与温度、压力、介质浓度密切相关 ------ 在 180℃、14MPa 条件下,普通碳钢的腐蚀速率可达 10mm / 年以上,而双相不锈钢的腐蚀速率仅为 0.05mm / 年以下,因此必须选用高耐腐蚀的材料。
其材料选择的具体要求如下:
- 塔体材质:通常采用 25Cr-22Ni 双相不锈钢或 316L 不锈钢内衬 ------25Cr-22Ni 双相不锈钢的 PREN(点蚀当量)值≥35,具有优异的抗点蚀和抗应力腐蚀开裂能力;316L 不锈钢的碳含量≤0.03%,具有良好的抗晶间腐蚀能力。
- 内件材质:通常采用 UNS S32950(25-22-2Cr/Ni/Mo)双相不锈钢 ------ 这种材料的 PREN 值≥40,抗点蚀能力更优,可在高温、高压、强腐蚀的环境下长期运行。
- 高端装置材质:对于大型化、高负荷的尿素装置(如 100 万吨 / 年以上的装置),通常采用 725LN 尿素专用钢 ------ 这种材料的镍含量约为 25%,钼含量约为 7%,抗腐蚀性能更优,但价格较双相不锈钢高约 3 倍。
6.2 汽提塔
汽提塔是 CO₂汽提工艺和 NH₃汽提工艺的核心设备,其作用是分离未反应的氨和 CO₂------ 其结构设计与材料选择,直接决定了汽提效率与装置的能耗。
6.2.1 CO₂汽提塔
CO₂汽提塔通常为立式管壳换热器结构,换热管材质为 UNS S32950(25-22-2Cr/Ni/Mo)双相不锈钢 ------ 这种材料的 PREN 值≥40,具有优异的抗点蚀和抗应力腐蚀开裂能力,可在高温、高压、强腐蚀的环境下长期运行(腐蚀速率≤0.05mm / 年)。
其结构设计的核心要求是强化汽提效果:
- 管程:走尿液,与壳程的蒸汽进行换热 ------ 尿液在管程内形成液膜,向下流动,与从塔底通入的 CO₂逆流接触,汽提出未反应的氨和 CO₂。
- 壳程:走加热蒸汽,提供汽提所需的热量 ------ 加热蒸汽的压力通常为 1.8-2.0MPa,温度为 200-220℃。
- 管板:通常采用堆焊工艺,在碳钢基层上堆焊 25-22-2Cr/Ni/Mo 合金 ------ 堆焊层的厚度约为 10mm,可保证管板的耐腐蚀性能,同时降低设备成本。
6.2.2 NH₃汽提塔
NH₃汽提塔的结构与 CO₂汽提塔类似,但由于氨作为汽提剂,其腐蚀特性与 CO₂汽提塔不同,因此材料选择也有所差异:
- 管箱材质:通常采用碳钢 + 25-22-2Cr/Ni/Mo 衬里 ------ 碳钢提供机械强度,衬里提供耐腐蚀性能。
- 换热管材质:通常采用 25-22-2Cr/Ni/Mo + 锆材衬里 ------ 锆材的抗腐蚀性能更优,可在高温、高压、强腐蚀的环境下长期运行(腐蚀速率≤0.03mm / 年)。
- 管板材质:通常采用碳钢 + 10mm 厚 25-22-2Cr/Ni/Mo 堆焊层 ------ 堆焊层的厚度约为 10mm,可保证管板的耐腐蚀性能。
6.3 高压甲铵冷凝器
高压甲铵冷凝器是尿素装置中回收反应热的关键设备,其作用是将未反应的氨和 CO₂冷凝为甲铵液,同时副产蒸汽 ------ 其能量回收效率直接决定了装置的综合能耗。
6.3.1 结构设计
高压甲铵冷凝器通常为卧式管壳换热器结构,换热管材质为 UNS S32950(25-22-2Cr/Ni/Mo)双相不锈钢 ------ 这种材料的导热系数约为 15W/(m・K),具有良好的导热性能和耐腐蚀性能。
其结构设计的核心要求是强化传热效果与能量回收:
- 管程:走冷却水或工艺冷凝液,吸收甲铵冷凝释放的热量 ------ 冷却水的进口温度通常为 30℃,出口温度为 40-50℃。
- 壳程:走未反应的氨和 CO₂,在冷凝过程中释放热量 ------ 氨和 CO₂的进口温度通常为 100-120℃,出口温度为 50-60℃。
- 折流板:设置有弓形折流板,主要作用是强化壳程流体的湍流程度,提高传热系数 ------ 传热系数可提升约 20%,从而提高能量回收效率。
6.3.2 材料选择
高压甲铵冷凝器的壳程介质为氨基甲酸铵,具有强腐蚀性,因此必须选用高耐腐蚀的材料:
- 换热管材质:通常采用 UNS S32950(25-22-2Cr/Ni/Mo)双相不锈钢 ------ 这种材料的 PREN 值≥40,具有优异的抗点蚀和抗应力腐蚀开裂能力。
- 壳体材质:通常采用碳钢 + 316L 不锈钢内衬 ------ 碳钢提供机械强度,316L 不锈钢提供耐腐蚀性能。
- 管板材质:通常采用碳钢 + 25-22-2Cr/Ni/Mo 堆焊层 ------ 堆焊层的厚度约为 10mm,可保证管板的耐腐蚀性能。
6.4 核心动设备
尿素生产中的核心动设备包括 CO₂压缩机、高压甲铵泵、尿素熔融泵等,其运行稳定性直接决定了装置的长周期运行 ------ 据中国氮肥工业协会统计,尿素装置的非计划停车事故中,约 40% 是由动设备故障导致的。
6.4.1 CO₂压缩机
CO₂压缩机是尿素装置的核心动设备之一,其作用是将 CO₂压缩至尿素合成所需的压力(13.5-14.5MPa)------ 其功率消耗占尿素装置总电耗的 30-40%,是决定装置电耗的核心设备。
其参数要求的具体内容如下:
- 出口压力:13.5-14.5MPa------ 这一压力需与合成塔的操作压力匹配,若压力过高,会增加压缩机的功率消耗;若压力过低,会影响 CO₂的单程转化率。
- 流量:需与尿素装置的产能匹配 ------ 例如 70 万吨 / 年的尿素装置,CO₂压缩机的流量约为 12000m³/h(标准状态)。
- 级数:通常为 4-6 级离心式压缩机 ------ 多级压缩可降低每级的压缩比,提高压缩效率,同时降低压缩机的出口温度。
2025 年中国 CO₂压缩机的国产化率达 85%,沈鼓集团、陕鼓集团等企业的产品已达到国际先进水平 ------ 其效率较进口产品仅低 1-2%,但价格较进口产品低约 20%。
6.4.2 高压甲铵泵
高压甲铵泵是尿素装置的核心动设备之一,其作用是将甲铵液升压至尿素合成所需的压力(13.5-14.5MPa)------ 其出口压力的稳定性直接决定了合成塔的操作压力稳定性,进而影响 CO₂的转化率。
其参数要求的具体内容如下:
- 出口压力:15.5MPa------ 这一压力需略高于合成塔的操作压力,以保证甲铵液能顺利送入合成塔。
- 流量:需与尿素装置的产能匹配 ------ 例如 70 万吨 / 年的尿素装置,高压甲铵泵的流量约为 80m³/h。
- 转速:通常为 6000-7000rpm------ 高转速可提高泵的扬程,同时降低泵的体积和重量。
2025 年中国高压甲铵泵的国产化率达 92%,大连深蓝、上海凯泉、沈阳水泵厂等企业的产品已达到国际先进水平 ------ 其运行稳定性较进口产品仅低 1-2%,但价格较进口产品低约 30%。
6.4.3 尿素熔融泵
尿素熔融泵是尿素装置的核心动设备之一,其作用是将熔融尿素输送至造粒塔顶 ------ 其流量的稳定性直接决定了造粒塔的生产负荷,进而影响成品尿素的颗粒均匀性。
其参数要求的具体内容如下:
- 出口压力:1.0-1.5MPa------ 这一压力需与造粒塔的高度匹配,若压力过高,会导致熔融尿素的雾化效果过好,颗粒过细;若压力过低,会导致熔融尿素的雾化效果不佳,颗粒过粗。
- 流量:需与尿素装置的产能匹配 ------ 例如 70 万吨 / 年的尿素装置,尿素熔融泵的流量约为 150m³/h。
- 温度:需与熔融尿素的温度匹配(130-140℃)------ 泵体需设置夹套保温,以防止熔融尿素在泵内结晶析出,堵塞泵体。
2025 年中国尿素熔融泵的国产化率达 89.4%,桂林山水泵业、江苏玖弘泵业等企业的产品已达到国际先进水平 ------ 其运行稳定性较进口产品仅低 1-2%,但价格较进口产品低约 25%。
第七章:能耗与环保分析
尿素生产是高能耗、高碳排放的行业,其能耗与环保性能是衡量工艺先进性的核心指标 ------2025 年中国尿素行业的综合能耗较 2020 年降低约 12%,碳排放强度较 2020 年降低约 15%,但仍面临着产能结构性过剩与环保合规的双重压力。
7.1 能耗分析
尿素生产的能耗主要包括蒸汽消耗、电耗和循环水消耗,其中蒸汽消耗占总能耗的 70% 以上 ------ 这是因为尿素生产的多个环节(如蒸发、造粒、分解)都需要消耗大量的蒸汽,因此蒸汽消耗的降低是尿素装置节能改造的核心方向。
7.1.1 不同工艺的能耗对比
不同尿素工艺的能耗存在显著差异 ------ 这一差异主要源于对反应热的回收利用效率与未反应物的循环量不同。2025 年中国主流尿素工艺的能耗数据如下:

注:上述数据来源于中国氮肥工业协会 2024 年发布的《尿素装置能效对标报告》。
从上述数据可以看出,ULE 池式冷凝器工艺的能耗最低,其蒸汽单耗仅为 562.9kg/t 尿素,较水溶液全循环法降低约 53%;CO₂汽提工艺的能耗次之,是当前中国尿素行业的主流节能工艺;水溶液全循环法的能耗最高,已逐渐被淘汰。
7.1.2 能耗分布
尿素生产的能耗主要分布在原料气制备、尿素合成、循环回收和蒸发造粒四个环节 ------ 其中原料气制备环节的能耗占比最高,是尿素装置节能改造的重点方向。具体能耗分布如下:
- 原料气制备环节:能耗占比约 40%------ 主要包括煤炭的气化、合成气的净化、氨的合成等工序,这一环节的能耗主要取决于原料路线(煤制或天然气制)和气化技术(水煤浆气化或粉煤加压气化)。
- 尿素合成环节:能耗占比约 20%------ 主要包括液氨和 CO₂的压缩、合成塔的加热等工序,这一环节的能耗主要取决于合成塔的操作压力和反应热的回收利用效率。
- 循环回收环节:能耗占比约 25%------ 主要包括未反应氨和 CO₂的分离、回收和循环利用等工序,这一环节的能耗主要取决于未反应物的循环量和回收效率。
- 蒸发造粒环节:能耗占比约 15%------ 主要包括尿液的浓缩、造粒和冷却等工序,这一环节的能耗主要取决于蒸发设备的类型和造粒工艺的选择。
7.2 环保与 "三废" 处理
尿素生产的污染物主要包括废气、废水和废渣,其排放控制是尿素企业环保合规的核心任务 ------2025 年中国尿素行业的污染物排放强度较 2020 年降低约 20%,但仍面临着欧盟 CBAM 碳关税的外部压力。
7.2.1 废气治理
尿素生产的废气主要包括工艺尾气、锅炉烟气和造粒粉尘,其主要污染物为氨、CO₂、NOₓ和粉尘 ------ 这些污染物的排放控制,直接关系到企业的环保合规性。
其治理措施如下:
- 工艺尾气治理:采用中压吸收塔和低压吸收塔吸收工艺尾气中的氨和 CO₂,吸收后的尾气经排气筒排放 ------ 尾气中的氨浓度可控制在 5ppm 以下,CO₂浓度可控制在 1% 以下,满足国家排放标准。
- 锅炉烟气治理:采用 SCR 脱硝、布袋除尘和湿法脱硫工艺治理锅炉烟气 ------NOₓ排放浓度可控制在 50mg/m³ 以下,粉尘排放浓度可控制在 10mg/m³ 以下,SO₂排放浓度可控制在 35mg/m³ 以下,满足国家特别排放限值。
- 造粒粉尘治理:采用袋式除尘器治理造粒粉尘 ------ 粉尘排放浓度可控制在 10mg/m³ 以下,同时回收的粉尘可送回造粒工序,提高原料利用率。
7.2.2 废水处理
尿素生产的废水主要包括工艺冷凝液、设备冲洗水和地面冲洗水,其主要污染物为氨氮、尿素和 COD------ 这些污染物的排放控制,直接关系到企业的环保合规性。
其治理措施如下:
- 工艺冷凝液处理:采用水解 - 汽提工艺处理工艺冷凝液 ------ 在高温(180-200℃)、高压(1.8-2.0MPa)条件下,将尿素水解为氨和 CO₂,然后通过汽提将氨和 CO₂分离出来,送回合成塔循环利用 ------ 处理后的工艺冷凝液氨氮浓度可降至 15mg/L 以下,COD 浓度可降至 50mg/L 以下,满足国家一级排放标准。
- 综合废水处理:采用生化处理工艺(如 A/O 工艺)处理综合废水 ------ 通过好氧和厌氧微生物的作用,将废水中的有机物分解为 CO₂和水,将氨氮转化为氮气 ------ 处理后的综合废水氨氮浓度可降至 10mg/L 以下,COD 浓度可降至 30mg/L 以下,满足国家一级排放标准。
7.2.3 废渣处理
尿素生产的废渣主要包括气化炉渣、锅炉灰渣和废催化剂,其主要成分分别为煤灰、石灰石和金属氧化物 ------ 这些废渣的处理,需遵循 "资源化利用优先" 的原则。
其处理措施如下:
- 气化炉渣处理:主要成分是煤灰,可用于生产水泥、砖块等建筑材料,资源化利用率可达 95% 以上 ------ 例如山西潞安集团的气化炉渣,年产生量约 100 万吨,全部用于生产水泥,既减少了废渣的排放,又降低了建筑材料的生产成本。
- 锅炉灰渣处理:主要成分是石灰石,可用于生产水泥、砖块等建筑材料,资源化利用率可达 90% 以上。
- 废催化剂处理:主要成分是金属氧化物(如钒、钼、镍),可送专业厂家回收利用,资源化利用率可达 80% 以上 ------ 例如废合成氨催化剂中的镍,可回收用于生产新的催化剂,既减少了废渣的排放,又降低了催化剂的生产成本。
7.3 碳减排与绿色尿素技术
随着全球 "双碳" 目标的推进,尿素行业的碳减排压力日益增大 ------2025 年中国尿素行业的碳排放强度约为 2.85 吨 CO₂/ 吨尿素,而欧盟 CBAM 的默认碳关税税率约为 50 欧元 / 吨 CO₂,这意味着中国煤制尿素出口欧盟将面临约 142.5 欧元 / 吨的碳关税成本,占尿素出口价格的 30% 以上,因此尿素行业的碳减排已迫在眉睫。
7.3.1 绿氨 - 尿素工艺
绿氨 - 尿素工艺是尿素行业实现碳减排的核心技术路线,其核心原理是:利用可再生能源(风电、光伏等)电解水制绿氢,绿氢与空分制氮合成绿氨,绿氨再与捕集的 CO₂反应生成尿素 ------ 这一工艺的全生命周期碳排放强度约为 0.15 吨 CO₂/ 吨尿素,较传统煤制尿素降低约 95%,是真正的零碳尿素生产技术。
2025 年中国绿氨 - 尿素工艺的示范项目已陆续投产:例如中石化与隆基氢能联合开发的甘肃酒泉 "风光氢氨尿素" 示范项目,配置 200MW 光伏 + 50MW 风电 + 30MW PEM 电解槽 + 10 万吨 / 年合成氨 + 17 万吨 / 年尿素产能,系统整体能量转化效率达 41.2%,绿电利用率超过 89%,年减排 CO₂约 180 万吨 ------ 这是中国目前规模最大的绿氨 - 尿素示范项目,也是全球少数实现工业化运行的绿氨 - 尿素项目之一。
7.3.2 生物基尿素工艺
生物基尿素工艺是尿素行业实现碳减排的补充技术路线,其核心原理是:利用生物质(如秸秆、木屑、厨余垃圾等)发酵制沼气,沼气经净化后制生物天然气,生物天然气再经合成气制合成氨,合成氨与捕集的 CO₂反应生成尿素 ------ 这一工艺的全生命周期碳排放强度约为 1.2 吨 CO₂/ 吨尿素,较传统煤制尿素降低约 58%,是一种低碳尿素生产技术。
2025 年中国生物基尿素工艺的示范项目已取得突破:例如大庆炼化的生物天然气制绿氨项目,已获得国内首张生物天然气制绿氨 ISCC PLUS 全球自愿性认证,其绿氨产品全生命周期碳减排比例达 69%,可用于生产生物基尿素 ------ 这一项目的投产,标志着中国生物基尿素工艺已进入工业化示范阶段。
7.3.3 CCUS - 尿素工艺
CCUS - 尿素工艺是尿素行业实现碳减排的过渡技术路线,其核心原理是:捕集工业烟气中的 CO₂,捕集的 CO₂经净化后送尿素合成塔,与氨反应生成尿素 ------ 这一工艺的碳排放强度约为 2.0 吨 CO₂/ 吨尿素,较传统煤制尿素降低约 30%,是一种低成本的碳减排技术。
2025 年中国 CCUS - 尿素工艺的应用已较为广泛:例如五环工程公司的 EPC 总承包项目,年可回收利用 CO₂39.6 万吨,与改造前相比,可减少 9000 万立方米 CO₂排放 ------ 这一项目的投产,标志着中国 CCUS - 尿素工艺已进入大规模应用阶段。
第八章:总结与展望
尿素是保障全球粮食安全的核心氮肥品种,也是精细化工、车用环保等领域的关键原料 ------ 其生产技术的迭代,不仅关系到全球粮食安全,也关系到化工行业的绿色转型。
8.1 总结
尿素生产技术经历了从传统水溶液全循环法到高效 CO₂汽提工艺、ULE 池式冷凝器工艺的演变,当前正朝着 "超低碳耗、近零排放、智能化" 的方向发展 ------ 这一演变过程,本质是人类对能源利用效率与环保要求的不断提升。
- 技术现状:2025 年中国尿素产能达 7300 万吨,产量达 7201.3 万吨,占全球尿素总产量的 35.2%,稳居世界第一生产大国之列。技术方面,CO₂汽提工艺的产能占比达 40%,是当前中国尿素行业的主流工艺;ULE 池式冷凝器工艺的产能占比达 10%,代表了当前尿素行业的最高能效水平。设备方面,大型尿素合成塔、高压甲铵泵、CO₂压缩机等关键设备的国产化率已达 92%,部分设备性能已达到国际先进水平。
- 核心挑战:尿素行业当前面临的核心挑战包括产能结构性过剩(过剩产能约 250 万吨)、原料成本波动(煤价波动 ±10% 会导致尿素成本波动 ±30 元 / 吨)、环保合规压力(欧盟 CBAM 碳关税成本约 142.5 欧元 / 吨)、能效提升瓶颈(当前行业平均能效已接近理论最小能耗值的 1.2 倍,进一步提升的难度较大)------ 这些挑战,既是尿素行业转型的压力,也是转型的动力。
- 区域特征:舟山作为中国重要的港口城市和绿色石化基地,其尿素需求主要集中在车用尿素和复合肥领域 ------2025 年宁波舟山港保税船燃加注量达 802.71 万吨,配套的车用尿素加注量约 120 万吨,占全国车用尿素总消费量的 30% 左右。但舟山本地无尿素生产企业,尿素需求主要依赖外部供应,因此舟山尿素产业的发展方向应聚焦于尿素下游产品的深加工和物流枢纽建设,延长产业链,提高产品附加值。
8.2 展望
2026-2030 年,尿素生产技术将朝着 "绿色化、智能化、大型化、高端化" 的方向发展 ------ 这一发展方向,既是全球 "双碳" 目标的要求,也是尿素行业自身转型的必然选择。
- 绿色化:绿氨 - 尿素工艺和生物基尿素工艺将成为尿素行业的核心发展方向 ------ 据中国氮肥工业协会预测,到 2030 年,中国绿氨 - 尿素产能将达 1000 万吨,生物基尿素产能将达 500 万吨,合计占尿素总产能的 20% 以上,全生命周期碳排放强度较 2025 年降低约 30%。此外,CCUS - 尿素工艺将作为过渡技术,继续发挥重要作用 ------ 到 2030 年,中国 CCUS - 尿素产能将达 2000 万吨,占尿素总产能的 30% 左右。
- 智能化:人工智能(AI)和数字孪生技术将在尿素生产中得到更广泛的应用 ------ 通过实时优化工艺参数(如合成塔温度、压力、氨碳比),可将吨尿素综合能耗降低约 8.6%,未计划停车次数降低约 70%,装置有效运行时间提升至 96.3%。此外,智能传感器和在线监测系统将实现设备的预测性维护 ------ 通过实时监测设备的振动、温度、压力等参数,可提前发现设备的异常状态,及时进行维护,降低设备故障的发生率,延长设备的使用寿命。
- 大型化:尿素装置的规模将继续向大型化方向发展 ------ 到 2030 年,中国尿素装置的平均规模将从 2025 年的 50 万吨 / 年提升至 80 万吨 / 年,单套装置的最大规模将达 150 万吨 / 年。大型化装置的优势在于:可降低单位产品的设备投资(单套 150 万吨 / 年装置的单位投资较单套 50 万吨 / 年装置降低约 20%)、提高能源利用效率(大型化装置的综合能耗较中小型装置降低约 10%)、减少污染物排放(大型化装置的污染物排放强度较中小型装置降低约 15%)。
- 高端化:尿素产品将向高端化方向发展 ------ 缓释尿素、控释尿素、工业级尿素、车用尿素等高端产品的占比将从 2025 年的 28% 提升至 40% 以上。此外,尿素将作为储能介质得到更广泛的应用 ------ 尿素的能量密度约为 10MJ/kg,可用于长期储能和跨区域能源运输,有望在未来的能源体系中发挥重要作用。