在应急抢险、野外作业与保电供电任务日益严峻的背景下,高端应急抢险储能电源车作为移动式高可靠能源保障的核心装备,其性能直接决定了电力输出的质量、系统响应速度及在恶劣环境下的持续运行能力。能源转换与管理系统是电源车的"心脏与神经",负责为双向AC/DC、DC/DC变换器、电池管理系统(BMS)充放电控制、以及各类辅助负载提供高效、精准且坚固的电能转换与控制。功率MOSFET及IGBT的选型,深刻影响着系统的转换效率、功率密度、环境适应性及整机寿命。本文针对应急电源车这一对可靠性、效率、功率密度及热管理要求极为严苛的应用场景,深入分析关键功率节点的器件选型考量,提供一套完整、优化的器件推荐方案。

图1: 高端应急抢险储能电源车方案与适用功率器件型号分析推荐VBP16R90S与VBGMB1105与VBP165I60与产品应用拓扑图_01_total
MOSFET/IGBT选型详细分析
- VBP16R90S (N-MOS, 600V, 90A, TO-247)
角色定位:大功率双向PFC/逆变主电路开关管
技术深入分析:
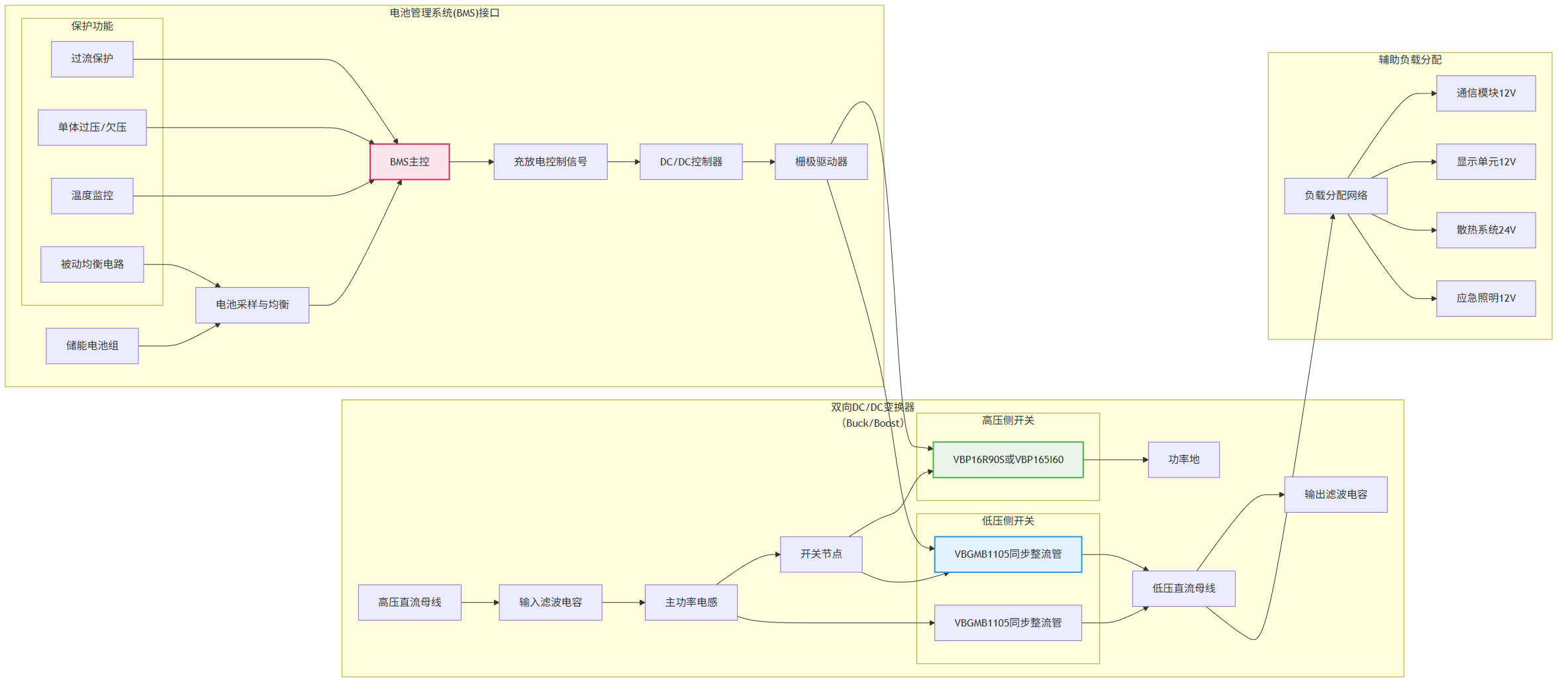
电压应力与功率吞吐能力: 在380VAC三相输入或输出工况下,直流母线电压通常稳定在600V-800V范围。选择600V耐压的VBP16R90S,针对600V母线设计提供了精准匹配,在充分考虑开关尖峰与浪涌后,仍能保证可靠工作。其高达90A的连续电流能力,结合TO-247封装卓越的散热性能,足以支撑数十至上百千瓦功率等级的桥臂应用,是构建大功率能量双向流动核心通道的基石。
能效与动态性能: 采用SJ_Multi-EPI(超级结多外延)技术,在600V耐压下实现了仅24mΩ (@10V)的超低导通电阻。这在大电流工况下能显著降低传导损耗,提升整机效率,对于延长车载储能电池的供电时长至关重要。其优异的开关特性有助于提高系统开关频率,减小无源滤波器体积,提升电源车的功率密度与动态响应速度。
- VBGMB1105 (N-MOS, 100V, 60A, TO-220F)
角色定位:低压大电流DC/DC变换器及电池侧充放电控制开关

图2: 高端应急抢险储能电源车方案与适用功率器件型号分析推荐VBP16R90S与VBGMB1105与VBP165I60与产品应用拓扑图_02_acdc
扩展应用分析:
低压侧高效能量调度核心: 电源车储能电池组电压通常为48V、96V或更高,但单簇或分配母线常在100V以内。选择100V耐压的VBGMB1105提供了充足的电压裕度,可应对电池充放电过程中的电压波动及电感续流尖峰。
极致导通与热性能: 得益于SGT(屏蔽栅沟槽)技术,其在10V驱动下Rds(on)低至4.7mΩ,导通损耗极低。60A的电流能力使其能高效处理电池与DC/DC变换器之间的大电流路径。TO-220F全塑封封装具备良好的绝缘性,利于紧凑布局,并通过PCB或小型散热器实现高效散热,确保在频繁充放电循环下的温度稳定性。
系统集成与控制: 其优异的开关性能适用于高频Buck/Boost变换拓扑,实现电池电压与高压母线或低压辅助母线之间的高效、可控能量转换,是电池管理系统(BMS)执行精准充放电管理的理想执行器件。
- VBP165I60 (IGBT+FRD, 600V/650V, 60A, TO-247)
角色定位:大功率逆变输出级或充电机PFC级开关(适用于较低频、高可靠性场景)
精细化功率与可靠性管理:
高鲁棒性与短路耐受能力: 在需要极高可靠性、应对直接负载冲击(如电动机类负载启动)的逆变输出场合,或对成本与可靠性权衡的充电机PFC级,IGBT具有天然优势。VBP165I60集成了600V/650V耐压的IGBT与续流二极管(FRD),其1.7V的饱和压降在工频或中频(如20kHz以下)范围内,与同规格高压MOSFET相比,在系统效率相当的前提下,提供了更强的短路耐受能力和更宽的安全工作区。
系统简化与可靠性: 采用场截止(FS)技术,实现了导通损耗与开关损耗的良好平衡。其TO-247封装便于安装在大尺寸散热器上,应对持续大功率输出。在电源车可能面临的复杂负载工况(如冲击性负载、功率因数剧烈变化)下,IGBT的鲁棒性为系统提供了额外的可靠性保障,尤其适用于对长期无故障运行要求极端严苛的抢险供电场景。
系统级设计与应用建议
驱动电路设计要点:
- 高压大电流桥臂驱动 (VBP16R90S): 需搭配高性能隔离栅极驱动器,提供足够的驱动电流以应对其较大的栅极电荷,确保快速开关并抑制串扰。建议采用有源米勒钳位功能以增强可靠性。

图3: 高端应急抢险储能电源车方案与适用功率器件型号分析推荐VBP16R90S与VBGMB1105与VBP165I60与产品应用拓扑图_03_dcdc
-
低压侧DC/DC驱动 (VBGMB1105): 可直接由专用DC/DC控制器或驱动器驱动,需优化栅极电阻以平衡开关速度与EMI。其较低的栅极阈值电压(3V)要求驱动电路具有良好的噪声免疫力。
-
IGBT模块驱动 (VBP165I60): 需配置负压关断(-5V至-15V)的驱动电路,以增强抗干扰能力,防止误开通。关注其较MOSFET更高的栅极阈值电压(5V)和开关速度,合理设置死区时间。
热管理与EMC设计:
-
分级热设计: VBP16R90S和VBP165I60必须安装在大型铝制散热器上,并可能需结合电源车自身的强制风冷系统进行散热。VBGMB1105可根据电流大小选择PCB散热或附加小型散热片。需进行严格的热仿真,确保在最高环境温度下所有器件结温留有充分裕量。
-
EMI抑制: 对于VBP16R90S所在的高压高频桥臂,须采用低寄生电感布局,并在直流母线端加装薄膜电容与吸收电路(如RC缓冲或RCD钳位),以抑制电压尖峰和传导EMI。IGBT电路需关注其关断过电压,同样需要有效的吸收保护。
可靠性增强措施:
-
充分降额设计: 高压器件工作电压不超过额定值的70-80%;电流根据最高预期壳温(如90°C)进行降额使用。IGBT需特别注意开关安全工作区(SOA)的限制。
-
多重保护电路: 在所有功率级设置过流、过温、短路保护。电池侧DC/DC(使用VBGMB1105)需与BMS紧密协同,实现电压、电流的精确监控与保护。
-
环境适应性设计: 所有功率器件的驱动与保护电路应进行加固设计,考虑电源车可能面临的振动、潮湿、高低温冲击等恶劣环境,选用汽车级或工业级元件,并做好三防处理。
结论
在高端应急抢险储能电源车的能源转换与管理系统中,功率半导体器件的选型是实现高功率密度、高效率、高可靠性与快速响应的关键。本文推荐的三级器件方案体现了针对不同功率节点特性进行精准匹配的设计理念:
核心价值体现在:
-
全链路高效能量管理: 从电网交互的大功率双向AC/DC(VBP16R90S),到储能电池组的高效充放电管理与DC/DC变换(VBGMB1105),再到高鲁棒性的逆变输出(VBP165I60),构建了从储能到负载的全链路高效、可控能量通道,最大化能源利用效率与供电时长。
-
功率密度与可靠性并重: 高压超级结MOSFET实现了高频高效,提升功率密度;IGBT在关键输出级提供坚固保障,二者结合,在满足紧凑空间布局的同时,确保了系统面对复杂负载与恶劣工况的生存能力。

图4: 高端应急抢险储能电源车方案与适用功率器件型号分析推荐VBP16R90S与VBGMB1105与VBP165I60与产品应用拓扑图_04_thermal
-
环境适应性与长寿命: 选型充分考虑高温、振动等车载恶劣环境,通过优异的封装、散热设计及系统级保护,保障设备在应急抢险任务中7x24小时不间断可靠运行。
-
智能化控制基础: 高性能开关器件为实现精准的并网控制、无缝切换、负载识别与智能调度等高级功能提供了坚实的硬件基础。
未来趋势:
随着储能电源车向更高电压平台(如1500V)、更高功率密度、更高智能化与并网支持能力发展,功率器件选型将呈现以下趋势:
-
对SiC MOSFET的需求增长,以其更高的开关频率、更低的损耗和高温工作能力,进一步提升效率与功率密度。
-
集成驱动、电流传感、温度保护及状态诊断的智能功率模块(IPM) 和车规级功率模块的应用将更加普及。
-
用于实现精确均流与环流控制的并联技术及相应器件选型要求将更加关键。
本推荐方案为高端应急抢险储能电源车提供了一个从电网接口到电池管理、再到负载输出的核心功率器件解决方案。工程师可根据具体的系统电压等级(如母线电压、电池电压)、功率等级(充放电功率、逆变功率)及热管理架构(液冷/风冷)进行细化设计与优化,以打造出性能卓越、坚若磐石的下一代移动应急电源装备。在保障关键电力供应的使命中,卓越的硬件设计是构筑不间断、高质量能源生命线的第一道坚实防线。