IAP15W4K58S4定时/计数器结构工作原理

定时器工作方式控制寄存器TMOD
不能进行位寻址,只能对整个寄存器进行赋值
|------|-----|------|------------|--------|--------|------|------------|--------|--------|-----------|
| 寄存器 | 地址 | D7 | D6 | D5 | D4 | D3 | D2 | D1 | D0 | 复位值 |
| TMOD | 89H | GATE | C/(T低电平有效) | M1 | M0 | GATE | C/(T低电平有效) | M1 | M0 | 00000000B |
D0-D3为T0控制,D4-D7为T1控制

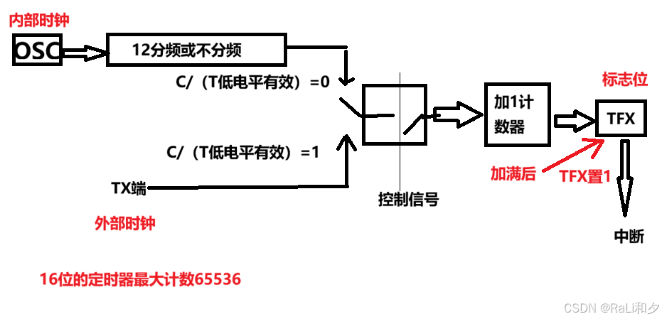
GATE:门控位
GATE用于选通控制。

GATE=1时,INT1或INT0为高电平且TR1或TR0置1,T1或T0才能启动计数。
GATE=0时,只要TR1或TR0被置1,T1或T0就启动计数
C/(T低电平有效) :功能选择位
C/(T低电平有效) =1,为计数器功能
C/(T低电平有效) =0,为定时器功能
M1和M0:方式选择位
|----|----|------|-----------------------------------|
| M1 | M0 | 工作方式 | 功能说明 |
| 0 | 0 | 0 | 16位自动装载的定时器/计数器 |
| 0 | 1 | 1 | 16位的定时器计数器 |
| 1 | 0 | 2 | 可自动重装的8位计数器 |
| 1 | 1 | 3 | T1:停止计数 T0:不可屏蔽中断的16位自动装载的定时器/计数器 |
定时器控制寄存器TCON
|------|-----|-----|-----|-----|-----|-----|-----|-----|-----|-----------|
| 寄存器 | 地址 | D7 | D6 | D5 | D4 | D3 | D2 | D1 | D0 | 复位值 |
| TCON | 88H | TF1 | TR1 | TF0 | TR0 | IE1 | IT1 | IE0 | IT0 | 00000000B |
TF1和TF0:
T1和T1溢出标志位,为1时请求中断
TR1和TR0:
T1和T0的运行控制位,GATE=0,TR1=1启动计数,TR1=0停止计数
可以把初值写入THX,TLX用于控制计数长度
装入计数/定时器的初值的计算方法
16位的最大时间间隔:65.536ms
8位的最大时间间隔:256us
计算方法:
16位定时器:
T机=1/(fosc/12)
(-初值)*T机=定时时间
定时量程的扩展:
在定时器中断服务程序中对定时器中断请求计数,当中断请求的次数达到要求的值时,才进行相应的处理
eg.50ms*20次=1s
即每20次进行一次事件的处理