作者 | Zhou Ming

随着手机性能的不断提升,人们对手机快充的需求也与日俱增。OPPO是国内最早搭载快速充电技术的手机品牌之一,从"充电五分钟通话两小时"到十分钟内完全充满一台手机,OPPO 一步一个脚印地在快充的发展路上获得傲人成果。随着电源功率的不断增加,产品的EMC问题日益严峻,EMC工程师需要花费大量的时间做和定位和整改。借助达索SIMULIA CST在EMC领域的优势,OPPO提升了电源EMC前端设计能力,仿真结果准确度高,实现了电源EMC设计能力的突破。
产品硬件介绍
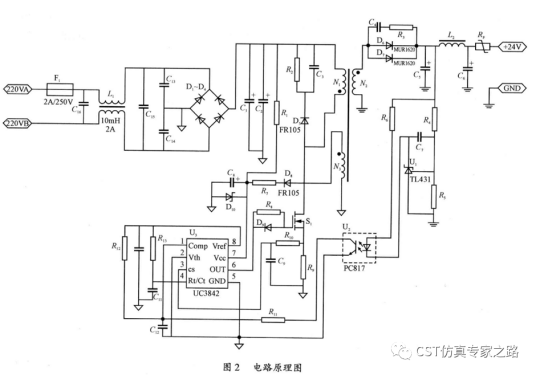
反激式开关电源具有电路简单、体积小、成本低、驱动简单等特点,因此在手机、家电等领域获得广泛的应用。下图是一个反激电源的硬件电路图。

注:该图片来自互联网。
CST 3D仿真模型构建
CST微波工作室可以根据真实的测试场景,构建完整的3D模型,包括测试环境、PCB、变压器、共模电感、差模电感、cable、LISN等。

CE 3D测试场景建模

主要的3D功率器件模型

变压器3D模型

差模电感阻抗曲线 仿真vs 测试

共模电感阻抗曲线 仿真vs 测试
CST系统级场路协同建模
在确保关键器件模型准确的前提下,我们进入到系统级场路协同仿真。CST的场路协同仿真是实现EMC仿真的最大优势之一。

仿真测试结果比对
仿真完成后我们将仿真和测试结果进行对比。首先是MOS管的Vds和Vgs波形,一致性非常好。

Vds波形 测试(左)vs仿真(右)

Vgs波形 测试(左)vs仿真(右)
接下来我们看CE和RE的结果。不论是150K-30M频段的CE仿测结果对比,还是30-300M频段的RE仿测对比,可以看出仿真的精度非常好。

CE测试结果

CE仿真结果

RE测试结果

RE仿真结果
【仿真后记】
电源类产品的EMC仿真的难度非常高,主要原因是复杂器件多、建模难度大、耦合路径多,同时对软件的计算精度和工程师的建模能力有很高的要求。这次手机电源的CE、RE仿真,可以说是CST的牛刀小试,我在仿真过程中也遇到了不少困难,但最终依托CST强大的功能,以及达索CST电磁团队的同事的支持,都一一克服。从开始建模到最终拿到结果,总共花费两周时间。如果需要更准确的结果,模型还有进一步优化的空间。
最后要特别感谢广州浦信系统技术有限公司技术经理 李瑞鹏;OPPO广东移动通信有限公司仿真高级工程师 Frank.Guo,EMC高级工程师 黄俊;东莞市奥海科技股份有限公司资深仿真研究员 刘朝瑜 杜海海 以及其他项目人员在建模过程中的大力支持,没有大家的通力协作,这个项目不可能做得这么顺利。
【推荐内容】