目录
- 1、前言
- 2、相关方案推荐
-
- 我已有的所有工程源码总目录----方便你快速找到自己喜欢的项目
- [本博已有的 SDI 编解码方案](#本博已有的 SDI 编解码方案)
- FPGA实现CameraLink视频编解码方案
- 3、详细设计方案
-
- 设计原理框图
- [SDI 输入设备](#SDI 输入设备)
- [Gv8601a 均衡器](#Gv8601a 均衡器)
- [GTP 高速收发器-->SDI视频物理层转换](#GTP 高速收发器-->SDI视频物理层转换)
- [SMPTE SD/HD/3G SDI IP核](#SMPTE SD/HD/3G SDI IP核)
- BT1120转RGB
- 纯Verilog图像缩放模块详解
- 纯Verilog图像缩放模块使用(重点阅读)
- 图像缓存
- 视频读取控制
- CameraLink视频编码发送模块
- CameraLink视频回环方案
- CameraLink视频解码接收模块
- HDMI视频输出
- 工程源码架构
- 4、vivado工程源码1详解-->Artix7-35T,SDI转CameraLink方案
- 5、vivado工程源码2详解-->Artix7-100T,SDI转CameraLink方案
- 6、工程移植说明
- 7、上板调试验证
- 8、福利:工程代码的获取
Artix7系列FPGA实现SDI视频解码转CameraLink,基于GTP高速收发器+OSERDES2原语架构,提供2套工程源码和技术支持
FPGA实现SDI视频解码转CameraLink
1、前言
创作背景
FPGA实现SDI视频编解码现状
目前FPGA实现SDI视频编解码有两种方案:
一是使用专用编解码芯片,比如典型的接收器GS2971,发送器GS2972,优点是简单,比如GS2971接收器直接将SDI解码为并行的YCrCb422,GS2972发送器直接将并行的YCrCb422编码为SDI视频,缺点是成本较高,可以百度一下GS2971和GS2972的价格;
二是使用FPGA逻辑资源部实现SDI编解码,利用Xilinx系列FPGA的GTP/GTX/GTH/GTY等高速收发器资源实现解串,利用Xilinx系列FPGA的SMPTE SDI资源实现SDI编解码,优点是合理利用了FPGA资源,高速收发器资源不用白不用,缺点是设计难度大,对FPGA开发者的技术水平要求较高。有意思的是,这两种方案在本博这里都有对应的解决方案,包括硬件的FPGA开发板、工程源码等等。
本设计使用Xilinx Artix7系列FPGA的GTP高速收发器+SMPTE SD/HD/3G SDI IP核架构实现SDI视频编解码,具有低成本优势。
FPGA实现CameraLink视频编解码现状
FPGA实现CameraLink视频编解码目前有两种方案:
一是使用专用编芯片解码,比如典型的DS90CR287,优点是简单快捷,缺点是需要额外的芯片,导致PCB布线难度加大,系统成本上升;
二是使用FPGA逻辑资源实现编解码,其中7系列FPGA使用ISERDES2原语实现解串,UltraScale系列FPGA使用ISERDES3原语实现解串,优点是充分利用了FPGA资源,系统设计简单,成本更低,缺点是实现难度大,对FPGA工程师水平要求较高;
本设计使用7系列FPGA的ISERDES2原语实现CameraLink视频编解码;
工程概述
本设计使用Xilinx Artix7系列FPGA的GTP高速收发器+SMPTE SD/HD/3G SDI IP核架构实现SDI转CameraLink;
输入源为一个3G-SDI相机或者HDMI转3G-SDI盒子,也可以使用HD-SDI或者SD-SDI相机,因为本设计是三种SDI视频自适应的;同轴的SDI视频通过同轴线连接到FPGA开发板的BNC座子,然后同轴视频经过板载的Gv8601a芯片实现单端转差分和均衡EQ的功能;然后差分SDI视频信号进入FPGA内部的GTP高速收发器,实现SDI视频物理层数据串并转换并输出并行数据;解串后的并行视频再送入Xilinx系列FPGA特有的SMPTE SD/HD/3G SDI IP核,实现实现SDI视频协议层解码,并输出BT1120格式视频数据;至此,SDI视频解码操作已经完成,可以进行常规的图像处理操作了;
本设计的目的是以CameraLink方案输出解码缩放后的SDI视频;解码后的SDI视频送入纯verilog实现的BT1120转RGB模块实现视频格式转换;然后使用纯verilog实现的、支持任意比例缩放的图像缩放模块实现对输入视频的图像缩放操作;然后使用纯verilog代码实现的FDMA图像缓存架构实现图像3帧缓存,缓存介质为板载的DDR3;图像从DDR3读出后,送入CameraLink视频编码发送模块,实现RGB视频的CameraLink视频编码和并串转换以及单端转差分处理,然后输出4路差分数据对+1路随路差分时钟对,差分信号可通过FPGA开发板板载CameraLink Base接口输出,如果你的FPGA开发板没有Base接口输出,也只通过板载IO引脚输出测试;如果你的FPGA开发板板载了CameraLink Base接口,则可通过CameraLink 线缆做收发回环,如果你的FPGA开发板没有CameraLink Base接口,则可在CameraLink视频编码发送端将差分信号约束至板载IO引脚输出,然后用杜邦线或者跳线帽连接实现收发回环;接收的4路差分数据对+1路随路差分时钟对信号直接送入CameraLink视频解码接收模块,实现差分转单端和CameraLink视频解码处理,然后输出RGB888的Native视频流;为了验证CameraLink视频发送+接收回环的正确性,将解码的RGB888的Native视频流送入RGB转HDMI视频模块实现RGB转HDMI;最后将HDMI视频送显示器显示即可;针对市场主流需求,本博客提供2套工程源码,具体如下:

现对上述2套工程源码做如下解释,方便读者理解:
工程源码1
开发板FPGA型号为Xilinx-->Xilinx-Artix7-35T--xc7a35tfgg484-2;
输入源为一个3G-SDI相机或者HDMI转3G-SDI盒子,输入分辨率为1920x1080@60Hz,也可以使用HD-SDI或者SD-SDI相机,因为本设计是三种SDI视频自适应的;同轴的SDI视频通过同轴线连接到FPGA开发板的BNC座子,然后同轴视频经过板载的Gv8601a芯片实现单端转差分和均衡EQ的功能;然后差分SDI视频信号进入FPGA内部的GTP高速收发器,实现SDI视频物理层数据串并转换并输出并行数据;解串后的并行视频再送入Xilinx系列FPGA特有的SMPTE SD/HD/3G SDI IP核,实现实现SDI视频协议层解码,并输出BT1120格式视频数据;然后图像送入纯verilog代码实现的BT1120转RGB模块实现视频格式转换;然后RGB视频送入纯verilog代码实现的、支持任意比例缩放的图像缩放模块实现图像缩放操作,本设计将输入原视频从1920x1080缩放为1280x720,你也可以缩放为其他分辨率;缩放后的视频送入纯verilog代码实现的FDMA图像缓存架构实现图像3帧缓存,缓存介质为板载DDR3;然后在Native视频时序控制下,用FDMA图像缓存架构将缓存视频从DDR3中读出,并送入CameraLink视频编码发送模块,实现RGB视频的CameraLink视频编码和并串转换以及单端转差分处理,然后输出4路差分数据对+1路随路差分时钟对,差分信号可通过FPGA开发板板载CameraLink Base接口输出,如果你的FPGA开发板没有Base接口输出,也只通过板载IO引脚输出测试;如果你的FPGA开发板板载了CameraLink Base接口,则可通过CameraLink 线缆做收发回环,如果你的FPGA开发板没有CameraLink Base接口,则可在CameraLink视频编码发送端将差分信号约束至板载IO引脚输出,然后用杜邦线或者跳线帽连接实现收发回环;接收的4路差分数据对+1路随路差分时钟对信号直接送入CameraLink视频解码接收模块,实现差分转单端和CameraLink视频解码处理,然后输出RGB888的Native视频流;为了验证CameraLink视频发送+接收回环的正确性,将解码的RGB888的Native视频流送入RGB转HDMI视频模块实现RGB转HDMI,输出分辨率为1280x720@60Hz;最后将HDMI视频送显示器显示即可;
该工程需要做图像3帧缓存处理,适用于Xilinx的Artix7低端系列FPGA实现SDI缩放转CameraLink的低成本应用场景;
工程源码2
开发板FPGA型号为Xilinx-->Xilinx-Artix7-100T--xc7a100tfgg484-2;
输入源为一个3G-SDI相机或者HDMI转3G-SDI盒子,输入分辨率为1920x1080@60Hz,也可以使用HD-SDI或者SD-SDI相机,因为本设计是三种SDI视频自适应的;同轴的SDI视频通过同轴线连接到FPGA开发板的BNC座子,然后同轴视频经过板载的Gv8601a芯片实现单端转差分和均衡EQ的功能;然后差分SDI视频信号进入FPGA内部的GTP高速收发器,实现SDI视频物理层数据串并转换并输出并行数据;解串后的并行视频再送入Xilinx系列FPGA特有的SMPTE SD/HD/3G SDI IP核,实现实现SDI视频协议层解码,并输出BT1120格式视频数据;然后图像送入纯verilog代码实现的BT1120转RGB模块实现视频格式转换;然后RGB视频送入纯verilog代码实现的、支持任意比例缩放的图像缩放模块实现图像缩放操作,本设计将输入原视频从1920x1080缩放为1280x720,你也可以缩放为其他分辨率;缩放后的视频送入纯verilog代码实现的FDMA图像缓存架构实现图像3帧缓存,缓存介质为板载DDR3;然后在Native视频时序控制下,用FDMA图像缓存架构将缓存视频从DDR3中读出,并送入CameraLink视频编码发送模块,实现RGB视频的CameraLink视频编码和并串转换以及单端转差分处理,然后输出4路差分数据对+1路随路差分时钟对,差分信号可通过FPGA开发板板载CameraLink Base接口输出,如果你的FPGA开发板没有Base接口输出,也只通过板载IO引脚输出测试;如果你的FPGA开发板板载了CameraLink Base接口,则可通过CameraLink 线缆做收发回环,如果你的FPGA开发板没有CameraLink Base接口,则可在CameraLink视频编码发送端将差分信号约束至板载IO引脚输出,然后用杜邦线或者跳线帽连接实现收发回环;接收的4路差分数据对+1路随路差分时钟对信号直接送入CameraLink视频解码接收模块,实现差分转单端和CameraLink视频解码处理,然后输出RGB888的Native视频流;为了验证CameraLink视频发送+接收回环的正确性,将解码的RGB888的Native视频流送入RGB转HDMI视频模块实现RGB转HDMI,输出分辨率为1280x720@60Hz;最后将HDMI视频送显示器显示即可;
该工程需要做图像3帧缓存处理,适用于Xilinx的Artix7低端系列FPGA实现SDI缩放转CameraLink的低成本应用场景;
本博客详细描述了Artix7系列FPGA实现SDI视频解码转CameraLink的设计方案,工程代码可综合编译上板调试,可直接项目移植,适用于在校学生、研究生项目开发,也适用于在职工程师做学习提升,可应用于医疗、军工等行业的高速接口或图像处理领域;
提供完整的、跑通的工程源码和技术支持;
工程源码和技术支持的获取方式放在了文章末尾,请耐心看到最后;
免责声明
本工程及其源码即有自己写的一部分,也有网络公开渠道获取的一部分(包括CSDN、Xilinx官网、Altera官网等等),若大佬们觉得有所冒犯,请私信批评教育;基于此,本工程及其源码仅限于读者或粉丝个人学习和研究,禁止用于商业用途,若由于读者或粉丝自身原因用于商业用途所导致的法律问题,与本博客及博主无关,请谨慎使用。。。
2、相关方案推荐
我已有的所有工程源码总目录----方便你快速找到自己喜欢的项目
其实一直有朋友反馈,说我的博客文章太多了,乱花渐欲迷人,自己看得一头雾水,不方便快速定位找到自己想要的项目,所以本博文置顶,列出我目前已有的所有项目,并给出总目录,每个项目的文章链接,当然,本博文实时更新。。。以下是博客地址:
点击直接前往
本博已有的 SDI 编解码方案
我的博客主页开设有SDI视频专栏,里面全是FPGA编解码SDI的工程源码及博客介绍;既有基于GS2971/GS2972的SDI编解码,也有基于GTP/GTX资源的SDI编解码;既有HD-SDI、3G-SDI,也有6G-SDI、12G-SDI等;专栏地址链接如下:
点击直接前往
FPGA实现CameraLink视频编解码方案
我的CameraLink视频专栏有很多FPGA的CaeraLink视频编解码方案,既有CaeraLink接收,也有CaeraLink发送,既有CaeraLink普通输出显示,也有CaeraLink视频拼接输出等等,专栏链接如下:欢迎前往查看:
点击直接前往
3、详细设计方案
设计原理框图
设计原理框图如下:

SDI 输入设备
SDI 输入设备可以是SDI相机,代码兼容HD/SD/3G-SDI三种模式;SDI相机相对比较贵,预算有限的朋友可以考虑用HDMI转SDI盒子模拟SDI相机,这种盒子某宝一百块左右;当使用HDMI转SDI盒子时,输入源可以用笔记本电脑,即用笔记本电脑通过HDMI线连接到HDMI转SDI盒子的HDMI输入接口,再用SDI线连接HDMI转SDI盒子的SDI输出接口到FPGA开发板,如下:

Gv8601a 均衡器
Gv8601a芯片实现单端转差分和均衡EQ的功能,这里选用Gv8601a是因为借鉴了了Xilinx官方的方案,当然也可以用其他型号器件。Gv8601a均衡器原理图如下:

GTP 高速收发器-->SDI视频物理层转换
本设计使用Xilinx特有的GTP高速收发器,实现SDI视频物理层数据串并转换和并串转换;
对于SDI视频接收而言,GTP高速收发器起到解串的作用,即将输入的高速串行的差分信号解为并行的数字信号;
对于SDI视频发送而言,GTP高速收发器起到串化的作用,即将输入的并行的数字信号串化为高速串行的差分信号;
GTP高速收发器的使用一般需要例化GTP IP核,通过vivado的UI界面进行配置,但本设计需要对SD-SDI、HD-SDI、3G-SDI视频进行自动识别和自适应处理,所以需要使得GTP具有动态改变线速率的功能,该功能可通过DRP接口配置,也可通过GTP的rate接口配置,所以不能使用vivado的UI界面进行配置,而是直接例化GTP的GTPE2_CHANNEL和GTPE2_COMMON源语直接使用GTP资源;此外,为了动态配置GTP线速率,还需要GTP控制模块,该模块参考了Xilinx的官方设计方案,具有动态监测SDI模式,动态配置DRP等功能;该方案参考了Xilinx官方的设计;GTP 解串与串化模块代码架构如下:

SMPTE SD/HD/3G SDI IP核
SMPTE SD/HD/3G SDI IP核是Xilinx系列FPGA特有的用于SDI视频编解码的IP,该IP配置使用非常简单,vivado的UI界面如下:

SMPTE SD/HD/3G SDI IP核必须与GTP配合才能使用,对于SDI视频接收而言,该IP接收来自于GTP的数据,然后将SDI视频解码为BT1120视频输出,对于SDI视频发送而言,该IP接收来自于用户侧的的BT1120视频数据,然后将BT1120视频编码为SDI视频输出;该方案参考了Xilinx官方的设计;SMPTE SD/HD/3G SDI IP核代码架构如下:

BT1120转RGB
BT1120转RGB模块的作用是将SMPTE SD/HD/3G SDI IP核解码输出的BT1120视频转换为RGB888视频,它由BT1120转CEA861模块、YUV422转YUV444模块、YUV444转RGB888三个模块组成,该方案参考了Xilinx官方的设计;BT1120转RGB模块代码架构如下:

纯Verilog图像缩放模块详解
本设计的图像缩放模块使用纯Verilog方案,功能框图如下:

图像缩放模块由跨时钟FIFO、插值+RAM阵列构成,跨时钟FIFO的目的是解决跨时钟域的问题,比如从低分辨率视频放大到高分辨率视频时,像素时钟必然需要变大,这是就需要异步FIFO了,插值算法和RAM阵列具体负责图像缩放算法层面的实现。
插值算法和RAM阵列以ram和fifo为核心进行数据缓存和插值实现,设计架构如下:

依据上图,图像缩放模块内部核心是例化了4个双口RAM,作用是缓存4行图像,以得到4个临近的像素,以此为基础做线性插值;如果是做图像放大操作,就以这4个临近的像素为基准,以线性插值为算法,在原图像中插入更多的像素点来扩大分辨率;如果是做图像缩小操作,就以这4个临近的像素为基准,以线性插值为算法,在原图像中删除更多的像素点来缩小分辨率;此外,前面描述的工作是实时的、整幅图像全部扫描式的进行,所以需要对RAM的读写操作进行精准控制;
图像缩放模块代码架构如下:模块的例化请参考工程源码的顶层代码;

图像缩放模块FIFO的选择可以调用工程对应的vivado工具自带的FIFO IP核,也可以使用纯verilog实现的FIFO,可通过接口参数选择,图像缩放模块顶层接口如下:

FIFO_TYPE选择原则如下:
1:总体原则,选择"xilinx"好处大于选择"verilog";
2:当你的FPGA逻辑资源不足时,请选"xilinx";
3:当你图像缩放的视频分辨率较大时,请选"xilinx";
4:当你的FPGA没有FIFO IP或者FIFO IP快用完了,请选"verilog";
5:当你向自学一下异步FIFO时,,请选"verilog";
6:不同FPGA型号对应的工程FIFO_TYPE参数不一样,但选择原则一样,具体参考代码;
2种插值算法的整合与选择
本设计将常用的双线性插值和邻域插值算法融合为一个代码中,通过输入参数选择某一种算法;
具体选择参数如下:
c
input wire i_scaler_type //0-->bilinear;1-->neighbor
通过输入i_scaler_type 的值即可选择;
输入0选择双线性插值算法;
输入1选择邻域插值算法;
代码里的配置如下:

纯Verilog图像缩放模块使用(重点阅读)
图像缩放模块使用非常简单,顶层代码里设置了四个参数,举例如下:

上图是将输入视频分辨率从1280x720缩放为1920x1080;
如果你想将输入视频分辨率从1280x720缩放为640x480;
则只需修改为如下:

再比如你想将输入视频分辨率从1280x720缩放为960x540;
则只需修改为如下:

当然,需要修改的不仅仅这一个地方,FDMA的配置也需要相应修改,详情请参考代码,但我想要证明的是,图像缩放模块使用非常简单,你都不需要知道它内部具体怎么实现的,上手就能用;
在本博主这里,想要实现图像缩放,操作就是这么无脑简单,就该两个参数就能搞定貌似高大上的双线性插值图像缩放,这种设计、这种操作、这种工程源码,你还喜欢吗?
图像缓存
图像缓存方案采用纯verilog实现的FDMA图像缓存架构,缓存介质为DDR3;
FDMA图像缓存架构实现的功能是将输入视频缓存到板载DDR3中再读出送后续模块,目的是实现视频同步输出,实现输入视频到输出视频的跨时钟域问题,更好的呈现显示效果;由于调用了Xilinx官方的MIG作为DDR控制器,所以FDMA图像缓存架构就是实现用户数据到MIG的桥接作用;架构如下:

FDMA图像缓存架构由FDMA控制器+FDMA组成;FDMA实际上就是一个AXI4-FULL总线主设备,与MIG对接,MIG配置为AXI4-FULL接口;FDMA控制器实际上就是一个视频读写逻辑,以写视频为例,假设一帧图像的大小为M×N,其中M代表图像宽度,N代表图像高度;FDMA控制器每次写入一行视频数据,即每次向DDR4中写入M个像素,写N次即可完成1帧图像的缓存,读视频与之一样;同时调用两个FIFO实现输入输出视频的跨时钟域处理,使得用户可以AXI4内部代码,以简单地像使用FIFO那样操作AXI总线,从而达到读写DDR的目的,进而实现视频缓存;本设计图像缓存方式为3帧缓存;
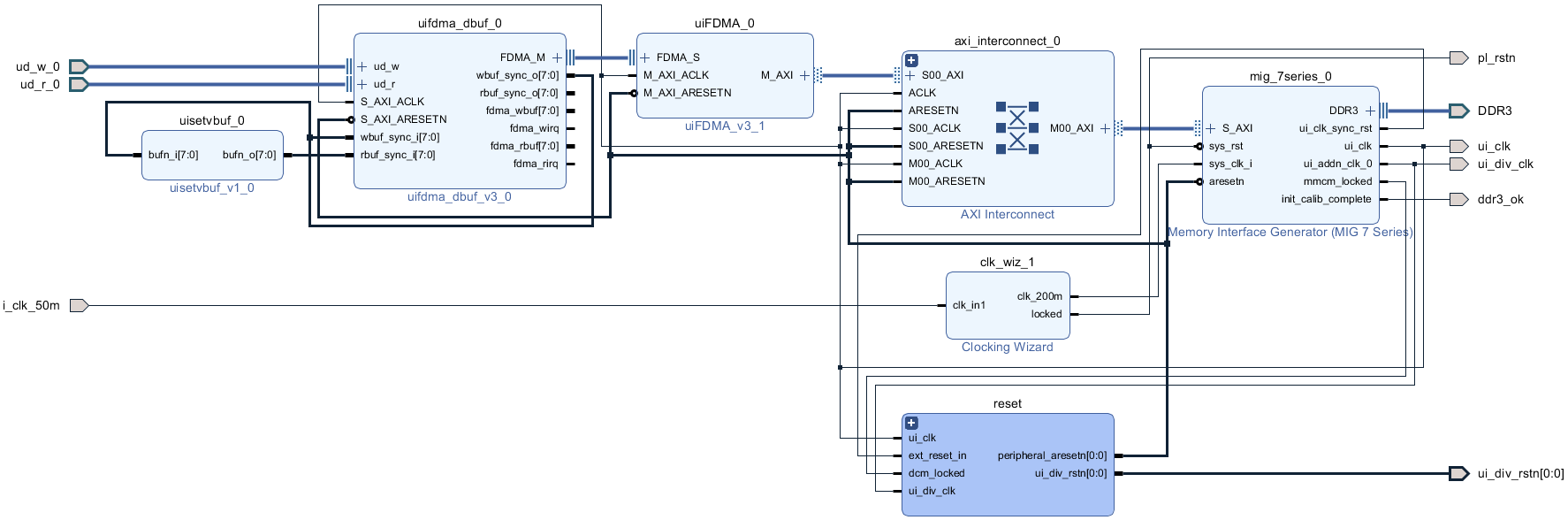
图像缓存使用Xilinx vivado的Block Design设计,如下图:

关于FDMA更详细的介绍,请参考我之前的博客,博文链接如下:
点击直接前往
视频读取控制
FDMA图像缓存架构使用VGA时序模块完成视频读取控制,VGA时序模块负责产生VGA时序,他有两个作用,一是控制FDMA控制器从DDR3中读出缓存的视频,二是将同步后的VGA视频送入下一级模块,在HDMI输出方式下VGA时序模块的像素时钟由用户提供;在SDI输出方式下VGA时序模块的像素时钟由SMPTE SD/HD/3G SDI IP核的发送用户时钟提供,在不同的SDI模式下像素时钟不同,比如在3G-SDI模式下像素时钟为148.5M,在HD-SDI的720P@60Hz模式下像素时钟为74.25M;HDMI输出方式下的VGA时序模块代码架构如下:

CameraLink视频编码发送模块
LVDS视频编码发送模块实现RGB视频的CameraLink视频编码和并串转换以及单端转差分处理,然后输出4路差分数据对+1路随路差分时钟对;本设计参考了Xilinx官方DEMO,基于OSERDES2原语实现,模块设计框图如下:

LVDS视频编码发送模块输出4路差分数据对+1路随路差分时钟对;利用Xilinx官方OSERDES原语实现串并转换;模块总体代码架构如下:

OSERDES2原语用于并串转换,将输入并行数据转换为串行数据,此外,随路时钟也需要通过MMCM输出同步处理;整个LVDS视频编码发送模块严格按照设计框图实现,解码模块顶层接口如下:

这N、D两个参数可自由配置,以适应CameraLink相机的不同模式;具体配置如下:

本设计配置为Base模式;
CameraLink视频回环方案
本设计提供2种CameraLink视频回环方案
如果你的FPGA开发板有2路CameraLink Base接口,可用SDR接口的CameraLink线缆直接连接做回环,如下:

如果你的FPGA开发板没有2路CameraLink Base接口,也只通过板载IO引脚输出测试,通过杜邦线或者跳线帽实现回环,如下:

CameraLink视频解码接收模块
接收的4路差分数据对+1路随路差分时钟对信号直接送入CameraLink视频解码接收模块,实现差分转单端和CameraLink视频解码处理,然后输出RGB888的Native视频流;本设计参考了Xilinx官方设计,基于ISERDES2原语实现的CameraLink解码模块对输入的CameraLink视频进行解码;LVDS视频解码模块设计框图如下:

CameraLink视频解码接收模块输入为1对随路差分时钟对+4对LVDS差分数据对;利用Xilinx官方IDELAY和ISERDES原语实现串并转换;模块总体代码架构如下:

IDELAY原语用于接收延时,保证接收端视频的稳定性;ISERDES2原语用于串并转换,将输入串行差分数据转换为并行数据;此外,LVDS解串视频还需要做对齐处理,随路时钟也需要通过MMCM输出同步处理;整个CameraLink视频解码接收模块严格按照设计框图实现,解码模块顶层接口如下:

上述N、X两个参数可自由配置,以适应CameraLink相机的不同模式;具体配置如下:

本设计配置为Base模式;
HDMI视频输出
为了验证CameraLink视频发送+接收回环的正确性,将解码的RGB888的Native视频流送入RGB转HDMI视频模块实现RGB转HDMI;最后将HDMI视频送显示器显示即可;RGB转HDMI模块代码例化如下:

工程源码架构
本博客提供2套工程源码,以工程源码1为例,vivado Block Design设计如下,其他工程与之类似,Block Design设计为图像缓存架构的部分:

本博客提供2套工程源码,以工程源码1为例,使工程源码架构如下,其他工程与之类似:

4、vivado工程源码1详解-->Artix7-35T,SDI转CameraLink方案
开发板FPGA型号:Xilinx-Artix7-35T--xc7a35tfgg484-2;
开发环境:Vivado2019.1;
输入:3G-SDI相机或HDMI转SDI盒子,分辨率1920x1080@60Hz;
输出:HDMI ,RTL编码,分辨率1280x720@60Hz;
SDI视频解串方案:Xilinx--GTP高速收发器;
SDI视频解码方案:Xilinx--SMPTE SD/HD/3G SDI IP核;
图像缩放方案:自研纯Verilog图像缩放;
图像缩放实例:1920x1080缩放到1280x720;
缓存方案:纯verilog实现的FDMA方案,3帧缓存,介质DDR3;
CameraLink视频编码发送方案:RTL纯逻辑方案,基于Xilinx OSERDES2原语;
CameraLink视频编码发送输出:4对差分数据+1对随路时钟;
CameraLink视频回环方案:IO测试口杜邦线回环;
CameraLink视频解码接收方案:RTL纯逻辑方案,基于Xilinx ISERDES2原语;
工程作用:让读者掌握Xilinx--Artix7低端系列FPGA实现SDI缩放转CameraLink的设计能力,以便能够移植和设计自己的项目;
工程Block Design和工程代码架构请参考第3章节的《工程源码架构》小节内容;
工程的资源消耗和功耗如下:

5、vivado工程源码2详解-->Artix7-100T,SDI转CameraLink方案
开发板FPGA型号:Xilinx-Artix7-100T--xc7a100tfgg484-2;
开发环境:Vivado2019.1;
输入:3G-SDI相机或HDMI转SDI盒子,分辨率1920x1080@60Hz;
输出:HDMI ,RTL编码,分辨率1280x720@60Hz;
SDI视频解串方案:Xilinx--GTP高速收发器;
SDI视频解码方案:Xilinx--SMPTE SD/HD/3G SDI IP核;
图像缩放方案:自研纯Verilog图像缩放;
图像缩放实例:1920x1080缩放到1280x720;
缓存方案:纯verilog实现的FDMA方案,3帧缓存,介质DDR3;
CameraLink视频编码发送方案:RTL纯逻辑方案,基于Xilinx OSERDES2原语;
CameraLink视频编码发送输出:4对差分数据+1对随路时钟;
CameraLink视频回环方案:IO测试口杜邦线回环;
CameraLink视频解码接收方案:RTL纯逻辑方案,基于Xilinx ISERDES2原语;
工程作用:让读者掌握Xilinx--Artix7低端系列FPGA实现SDI缩放转CameraLink的设计能力,以便能够移植和设计自己的项目;
工程Block Design和工程代码架构请参考第3章节的《工程源码架构》小节内容;
工程的资源消耗和功耗如下:

6、工程移植说明
vivado版本不一致处理
1:如果你的vivado版本与本工程vivado版本一致,则直接打开工程;
2:如果你的vivado版本低于本工程vivado版本,则需要打开工程后,点击文件-->另存为;但此方法并不保险,最保险的方法是将你的vivado版本升级到本工程vivado的版本或者更高版本;

3:如果你的vivado版本高于本工程vivado版本,解决如下:

打开工程后会发现IP都被锁住了,如下:

此时需要升级IP,操作如下:


FPGA型号不一致处理
如果你的FPGA型号与我的不一致,则需要更改FPGA型号,操作如下:



更改FPGA型号后还需要升级IP,升级IP的方法前面已经讲述了;
其他注意事项
1:由于每个板子的DDR不一定完全一样,所以MIG IP需要根据你自己的原理图进行配置,甚至可以直接删掉我这里原工程的MIG并重新添加IP,重新配置;
2:根据你自己的原理图修改引脚约束,在xdc文件中修改即可;
3:纯FPGA移植到Zynq需要在工程中添加zynq软核;
7、上板调试验证
准备工作
需要准备的器材如下:
FPGA开发板;
SDI摄像头或HDMI转SDI盒子;
SDI转HDMI盒子;
CameraLink转接板,可以找本博主提供,没有的可用IO测试口回环;
HDMI显示器;
我的开发板了连接如下:

本设计提供2种CameraLink视频回环方案
如果你的FPGA开发板有2路CameraLink Base接口,可用SDR接口的CameraLink线缆直接连接做回环,如下:

如果你的FPGA开发板没有2路CameraLink Base接口,也只通过板载IO引脚输出测试,通过杜邦线或者跳线帽实现回环,如下:

输出视频演示
输出视频演示如下:
FPGA实现SDI视频解码转CameraLink
8、福利:工程代码的获取
福利:工程代码的获取
代码太大,无法邮箱发送,以某度网盘链接方式发送,
资料获取方式:私,或者文章末尾的V名片。
网盘资料如下:

此外,有很多朋友给本博主提了很多意见和建议,希望能丰富服务内容和选项,因为不同朋友的需求不一样,所以本博主还提供以下服务:
