随着安防等级提升与智能化发展,高端报警系统已成为关键基础设施与高端场所的安全核心。电源管理、执行机构驱动与通讯备份系统作为整机的"能源、关节与神经",需为声光报警器、电机锁、备用电池等关键负载提供高效、可靠的电能控制与切换。功率MOSFET的选型直接决定系统响应速度、待机功耗、环境适应性及长期稳定性。本文针对高端报警系统对瞬时大功率、低静态功耗、宽温工作及高抗扰度的严苛要求,以场景化适配为核心,形成一套可落地的功率MOSFET优化选型方案。
一、核心选型原则与场景适配逻辑
(一)选型核心原则:四维协同适配
MOSFET选型需围绕电压、损耗、封装、可靠性四维协同适配,确保与系统工况精准匹配:
-
电压裕量充足:针对12V/24V/48V主流总线及高压市电备份,额定耐压预留充足裕量,应对雷击浪涌、感性负载反峰等恶劣工况。
-
低损耗与快速切换:主功率路径优先选择低Rds(on)以降低压降与热损耗;开关控制路径需关注低Qg以实现快速通断,保障报警响应实时性。
-
封装匹配功率与布局:大电流脉冲负载(如声光报警器)选用TO-220/TO-247等通流能力强、便于散热的封装;空间受限的板载电源切换选用DFN/SOP等紧凑封装。
-
高可靠性与环境耐受:满足7x24小时不间断监控与极端条件触发需求,关注高雪崩耐量、宽结温范围及强ESD防护,适配户外、工业等严苛场景。
(二)场景适配逻辑:按系统功能分类
按系统功能分为三大核心场景:一是主电源与备份电源切换管理(能源核心),需高耐压、低损耗的可靠开关;二是大功率声光报警驱动(执行核心),需承受瞬时大电流冲击;三是辅助电路与通讯模块供电控制(控制核心),需低功耗、高集成度与快速响应。
二、分场景MOSFET选型方案详解

图1: 高端报警系统方案功率器件型号推荐VBA1108S与VBGQF1810与VBP165R43SE与产品应用拓扑图_01_total
(一)场景1:主电源与备份电源自动切换电路(AC/DC输入,电池备份)------能源核心器件
此场景需处理可能的高压输入(如110/220V AC整流后),并在主电失效时毫秒级切换至备份电池,要求高耐压、低导通损耗与高可靠性。
推荐型号:VBP165R43SE(N-MOS,650V,43A,TO247)
-
参数优势:超结深沟槽技术实现650V高耐压,10V下Rds(on)低至58mΩ,43A连续电流能力,TO247封装具备优异的热耗散能力。
-
适配价值:用于整流后母线开关或电池备份切换开关,极低的导通压降减少能量损失与热积累,确保切换过程电压跌落最小,保障系统持续运行。高耐压直接应对电网波动与浪涌,提升系统整体可靠性。
-
选型注意:确认系统最高直流母线电压(如310V),并预留足够裕量;需配套高速驱动IC与缓冲电路以降低开关应力;必须配备充分散热器。
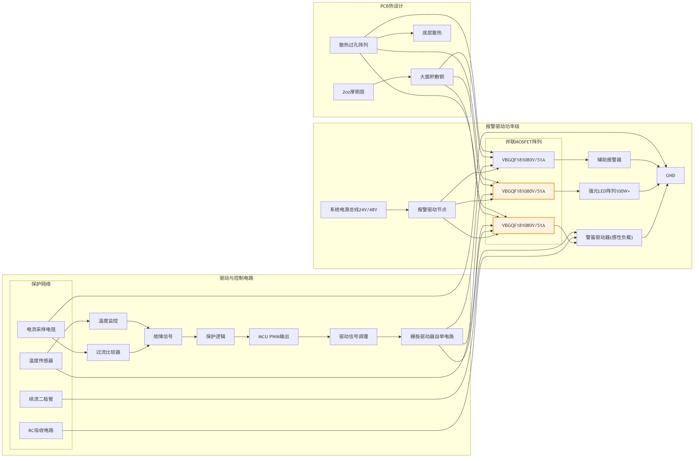
(二)场景2:大功率声光报警器驱动(24V/48V系统,瞬时功率>100W)------执行核心器件
报警触发时需驱动大电流感性负载(警笛、强光LED阵列),承受数倍于稳态的启动电流,要求极低的通态电阻与强抗冲击能力。
推荐型号:VBGQF1810(N-MOS,80V,51A,DFN8(3x3))
-
参数优势:SGT技术实现超低导通电阻(10V下9.5mΩ),51A连续电流(脉冲能力更强),DFN8封装兼具低寄生电感和良好散热特性。
-
适配价值:作为报警器负载的直接驱动开关,其极低的Rds(on)可将驱动管损耗降至最低,确保绝大部分能量用于报警输出,提升声光强度与响应速度。DFN封装利于高频PWM调光/调音控制,实现动态报警模式。
-
选型注意:精确评估报警器启动峰值电流与持续时间,确保MOSFET SOA满足要求;必须设计充分的PCB敷铜散热(≥200mm²)及续流/吸收电路以保护器件。
(三)场景3:辅助电路与通讯模块智能供电控制(12V/5V/3.3V轨)------控制核心器件
为传感器、MCU、无线模块等提供受控电源,要求低静态功耗、小封装以节省空间,并可由GPIO直接驱动,实现快速唤醒与关断节能。
推荐型号:VBA1108S(N-MOS,100V,15.5A,SOP8)

图2: 高端报警系统方案功率器件型号推荐VBA1108S与VBGQF1810与VBP165R43SE与产品应用拓扑图_02_power-switch
-
参数优势:100V耐压为12V/24V总线提供高裕量,10V下Rds(on)仅8mΩ,导通效率高;SOP8封装节省空间;2.5V的低阈值电压便于3.3V MCU直接驱动。
-
适配价值:用于各功能模块的电源开关,实现分区供电与休眠管理,将待机功耗控制在极低水平(如mW级)。低导通电阻确保模块供电电压稳定,高耐压增强抗浪涌能力,保障通讯模块稳定工作。
-
选型注意:根据模块最大工作电流(留有裕量)选择路数;栅极串联适当电阻抑制振铃;对无线模块供电路径可增加π型滤波以净化电源。
三、系统级设计实施要点
(一)驱动电路设计:匹配器件特性
-
VBP165R43SE:必须使用专用栅极驱动IC(如IRS21864),提供足够驱动电流与负压关断能力,减小米勒效应影响。
-
VBGQF1810:可配合高端驱动IC或采用自举电路,确保栅极驱动电压稳定;布局时优先减小功率回路面积。
-
VBA1108S:可由MCU GPIO直接驱动,若路径较长或开关频繁,建议增加栅极驱动缓冲器(如74HC1G04)提升边沿速度。
(二)热管理设计:分级散热
-
VBP165R43SE:必须安装外置散热器,并采用导热硅脂降低接触热阻,监控工作温度。
-
VBGQF1810:依赖PCB散热,需在器件底部及周围布置大面积敷铜(≥2oz铜厚)并打散热过孔。
-
VBA1108S:常规负载下依靠封装自身散热即可,持续大电流工作时建议增加局部敷铜。
(三)EMC与可靠性保障
- EMC抑制
-
VBP165R43SE所在的高压切换回路,需采用RC吸收网络或TVS管抑制电压尖峰。
-
VBGQF1810驱动的感性负载两端必须并联续流二极管或RC缓冲电路。
-
系统电源入口处设置压敏电阻与共模电感,PCB严格分区布局。
- 可靠性防护

图3: 高端报警系统方案功率器件型号推荐VBA1108S与VBGQF1810与VBP165R43SE与产品应用拓扑图_03_alarm-drive
-
降额设计:高温环境下对器件电流能力进行降额使用,如VBP165R43SE在85℃环境下降额至70%使用。
-
过流/短路保护:在VBP165R43SE和VBGQF1810的源极串联采样电阻,配合比较器或驱动IC内置功能实现快速保护。
-
浪涌与静电防护:所有外部接口及电源线设置相应等级的TVS管;MOSFET栅极可串联小电阻并并联稳压管进行保护。
四、方案核心价值与优化建议
(一)核心价值
-
高可靠与快速响应:高压切换与报警驱动链路选用高性能器件,确保系统在任何情况下触发可靠、响应迅速。
-
低功耗与智能化管理:辅助供电链路采用低阈值、低Rds(on)器件,实现精细化的电源域管理,大幅降低系统待机功耗。
-
全场景适应性:选型覆盖高压、大电流、空间受限等多种需求,并通过可靠性设计增强了对复杂电磁环境与气候环境的耐受能力。
(二)优化建议
-
功率升级:驱动更大功率的报警器组或多路并发时,可并联VBGQF1810或选用TO-247封装的更大电流型号。
-
集成度升级:对于多路辅助电源控制,可选用多通道MOSFET阵列封装,进一步节省PCB空间。
-
极端环境适配:对于户外或工业级应用,可优先选择结温范围更宽(如-55℃~175℃)的器件型号,并加强三防与散热设计。

图4: 高端报警系统方案功率器件型号推荐VBA1108S与VBGQF1810与VBP165R43SE与产品应用拓扑图_04_aux-power
- 保护强化:在关键的主备电切换回路,可考虑使用带有源钳位功能的驱动IC,进一步提升MOSFET的雪崩耐量利用与系统鲁棒性。
功率MOSFET选型是高端报警系统实现高可靠、低功耗、快响应的基石。本场景化方案通过精准匹配电源管理、报警驱动与模块控制需求,结合系统级防护设计,为研发提供全面技术参考。未来可探索智能功率开关与SiC器件在高效电源转换中的应用,助力打造下一代全天候、高智能的安全防护系统。